GM Service Manual Online
For 1990-2009 cars only
Makes
🢒
Chevrolet
🢒
2002
🢒
Express
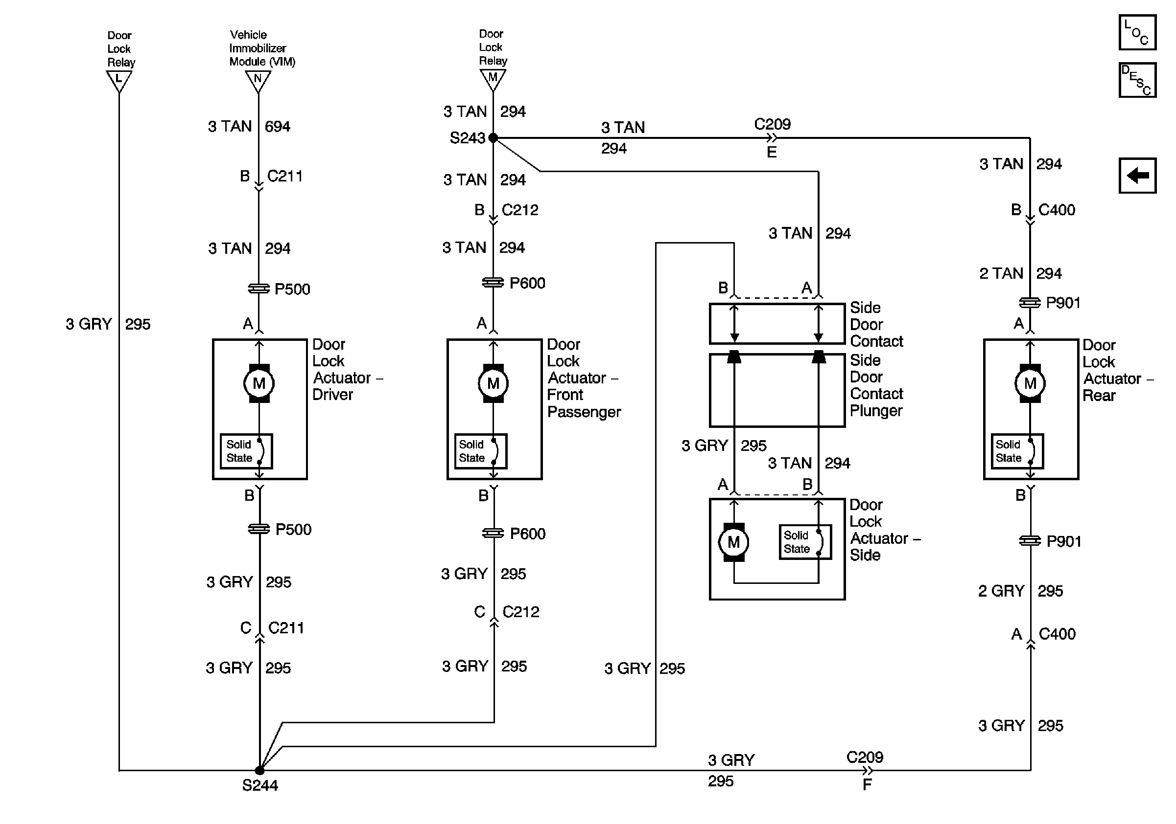
🢒 Door Lock Actuator, Side Door Contacts - Export Only
Door Lock Actuator, Side Door Contacts - Export Only
Door Lock Actuator, Side Door Contacts - Export Only
Master Electrical Component List
Theft Systems Description and Operation
Power Door Lock Relay, VIM - Export Only
Power Door Lock Relay, VIM - Export Only
Power Door Lock Relay, VIM - Export Only
Power Door Lock Relay, VIM - Export Only