GM Service Manual Online
For 1990-2009 cars only
Makes
🢒
Chevrolet
🢒
2002
🢒
Express
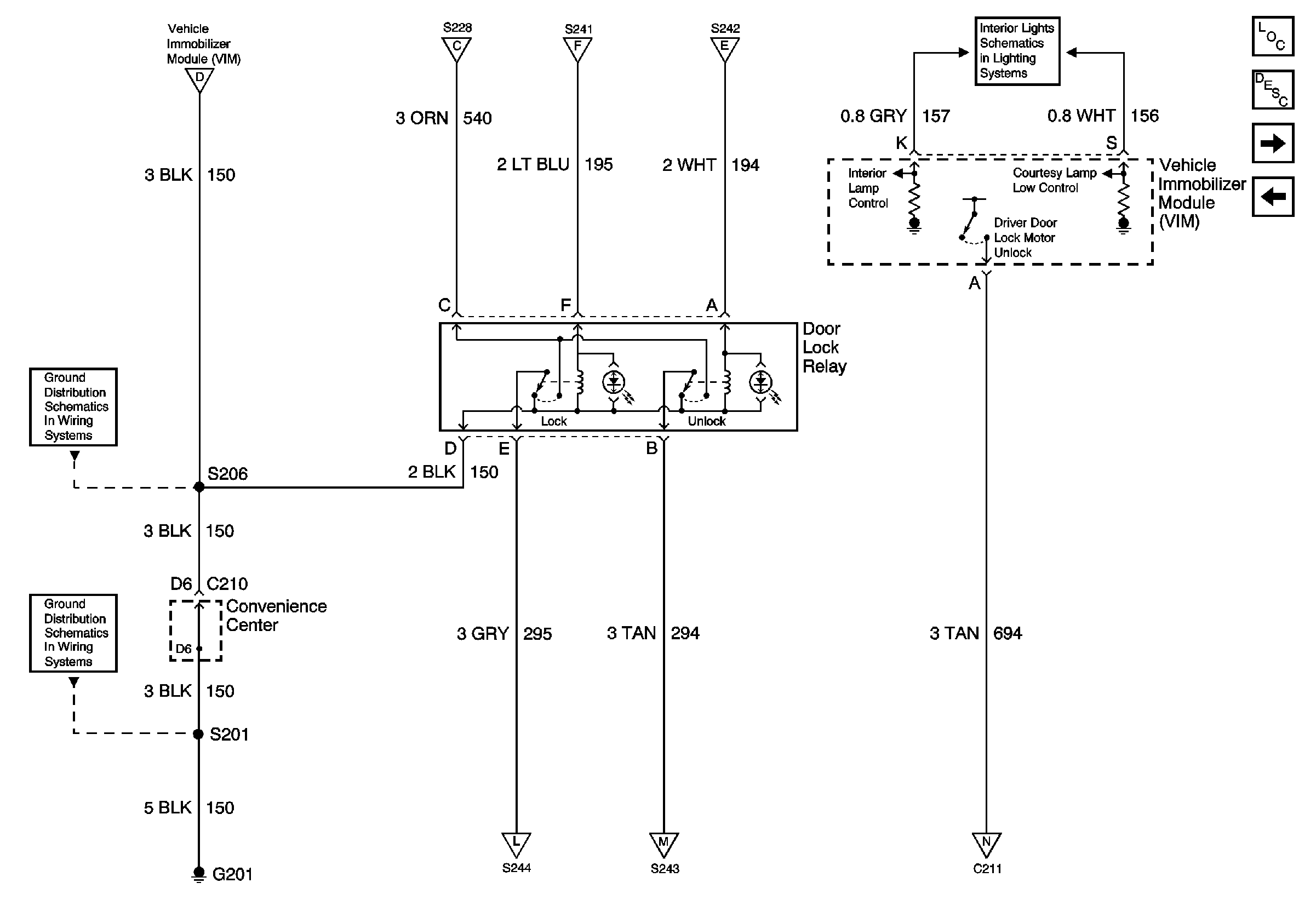
🢒 Power Door Lock Relay, VIM - Export Only
Power Door Lock Relay, VIM - Export Only
Power Door Lock Relay, VIM - Export Only
Master Electrical Component List
Theft Systems Description and Operation
Door Lock Actuator, Side Door Contacts - Export Only
Power Door Lock Module, Door Jamb Switch, Door Lock Switch (Export Only)
I/P Fuse Block, Power Door Lock Switch, VIM - Export Only
I/P Fuse Block, Power Door Lock Switch, VIM - Export Only
I/P Fuse Block, Power Door Lock Switch, VIM - Export Only
I/P Fuse Block, Power Door Lock Switch, VIM - Export Only
CTSY Fuse
G200
G201
Door Lock Actuator, Side Door Contacts - Export Only
Door Lock Actuator, Side Door Contacts - Export Only
Door Lock Actuator, Side Door Contacts - Export Only