GM Service Manual Online
For 1990-2009 cars only
Makes
🢒
Chevrolet
🢒
2007
🢒
HHR
🢒 Getrag 5-Speed
Getrag 5-Speed
Master Electrical Component List
Transmission System Description and Operation
Control Module References
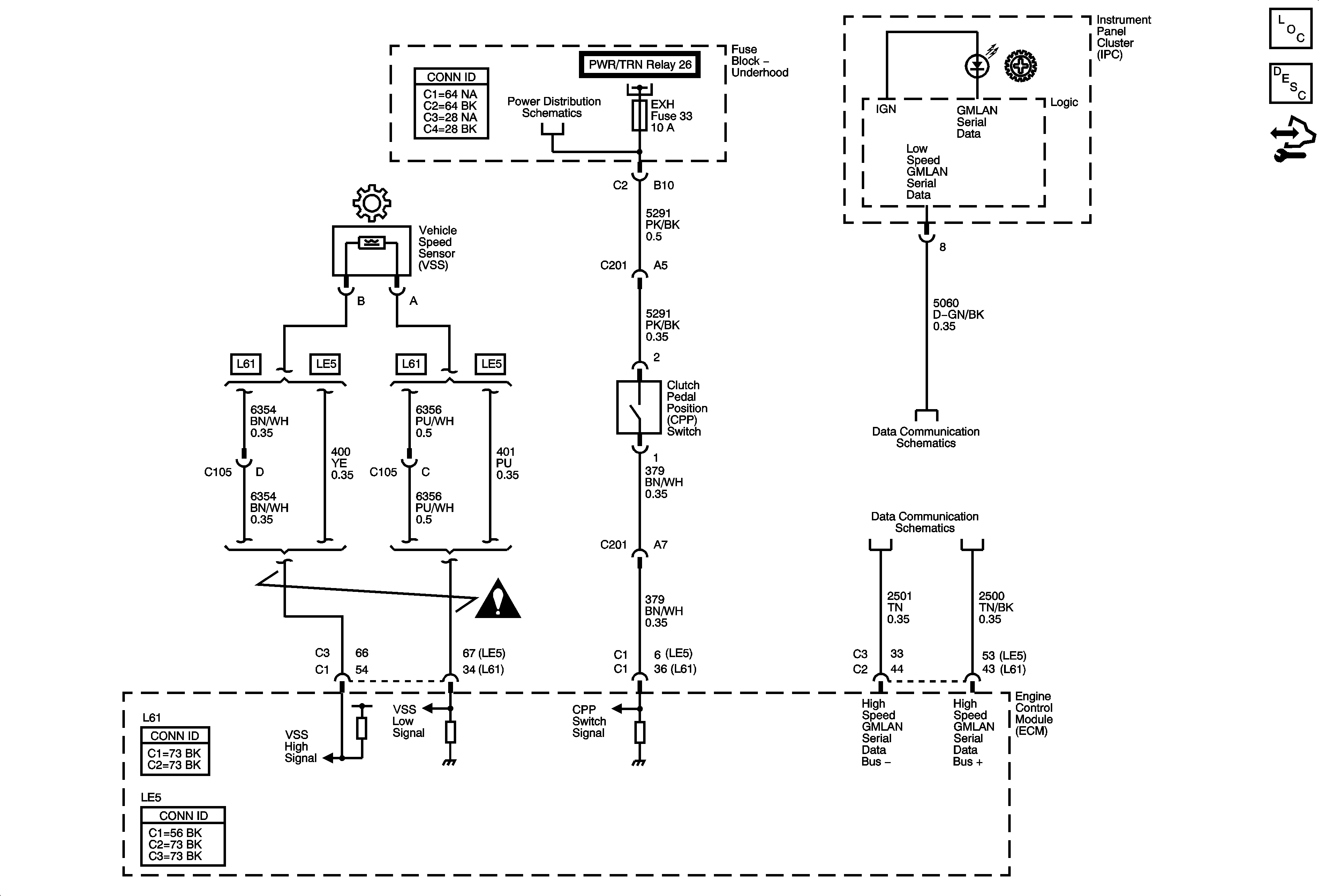
Underhood Fuse Block - L/GATE RELEASE, PWR/TRN Relays, L/GATE/S ROOF, EXH, INJ IGN MOD, and ECM Fuses
Manual Transmission Schematic Icons
DLC Power, Ground, and Low Speed GMLAN
High Speed GMLAN