GM Service Manual Online
For 1990-2009 cars only
Makes
🢒
Chevrolet
🢒
2007
🢒
HHR
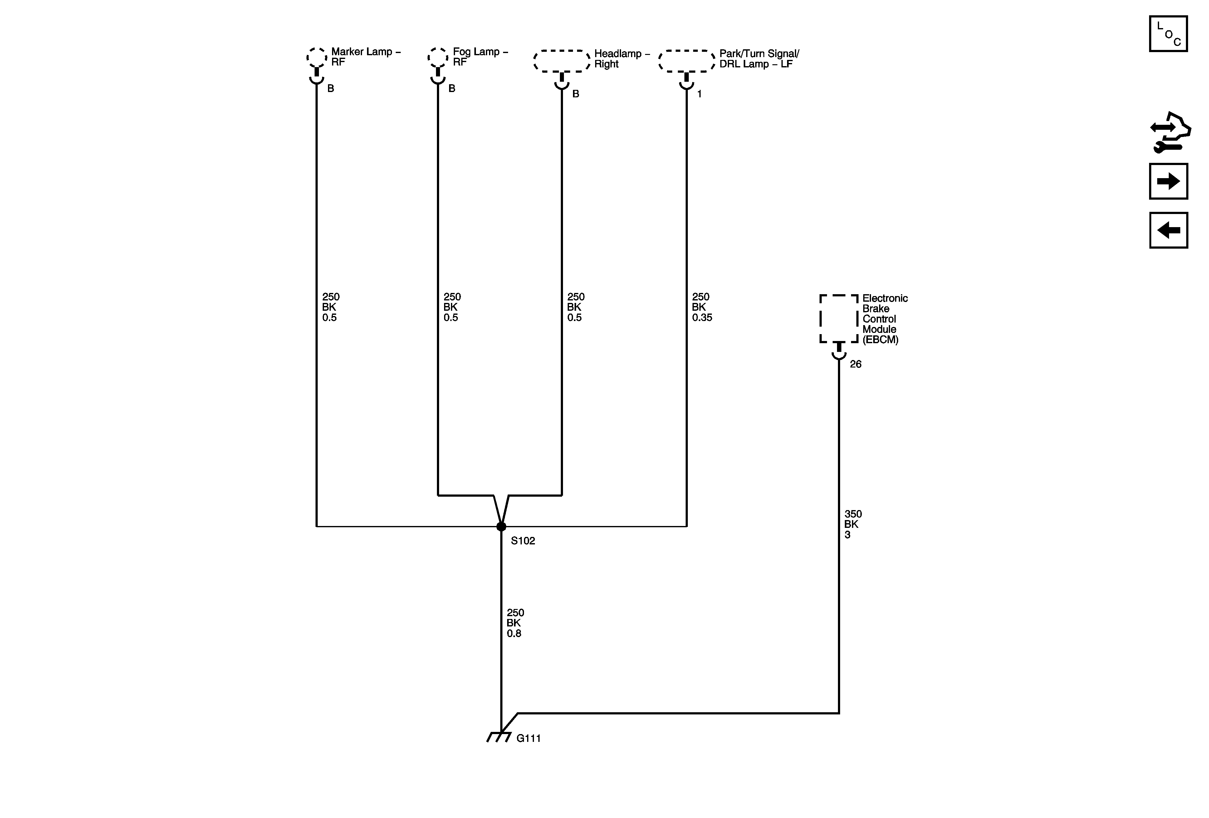
🢒 G111
G111
G111
Master Electrical Component List
Control Module References
G201, G203
G109