GM Service Manual Online
For 1990-2009 cars only

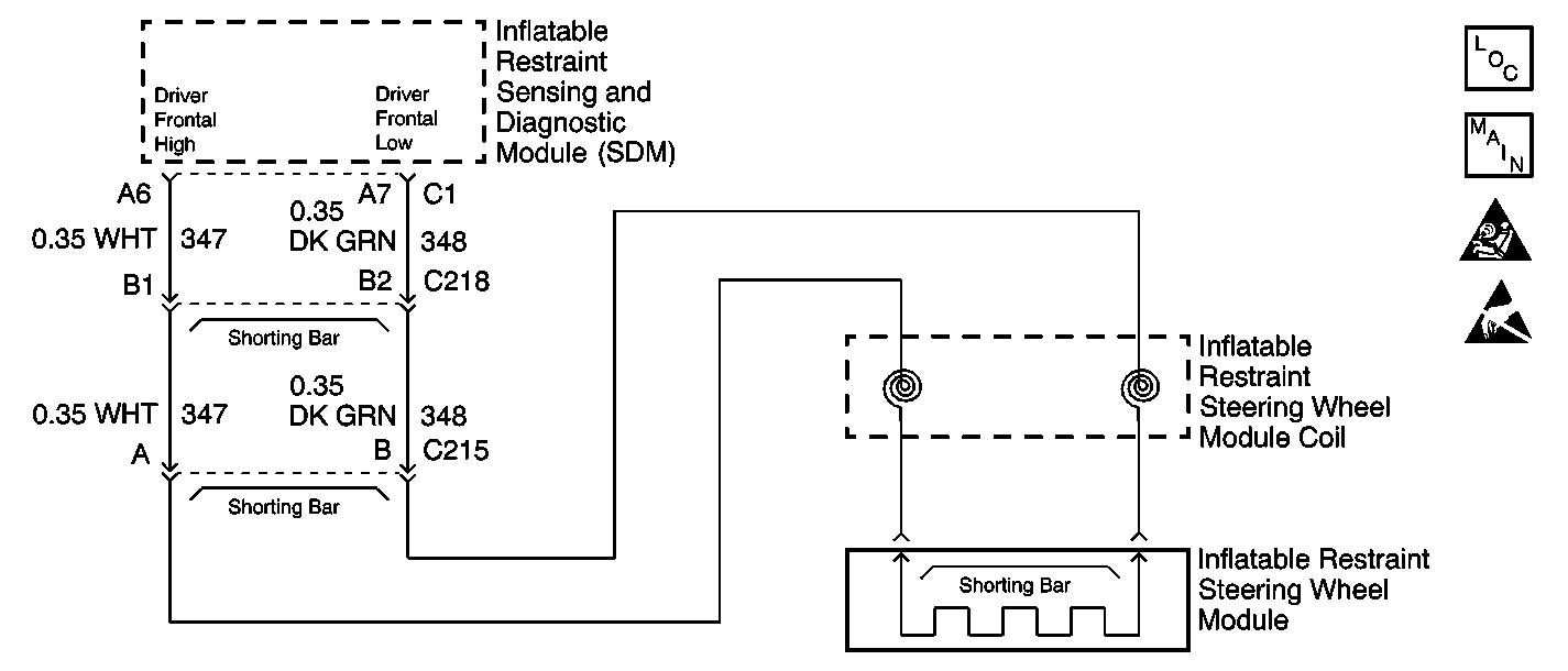
Object Number: 491027  Size: SF
SIR Components
Power, Ground, Side Impact Sensor, and Frontal Air Bags
Handling ESD Sensitive Parts Notice
SIR Caution

Circuit Description

When you first turn ON the ignition, the inflatable restraint sensing and diagnostic module (SDM) performs tests to diagnose critical malfunctions within itself. Then the SDM performs the following continuous diagnostic tests on the deployment loops:

    • Deployment loop voltage out of range test
    • Deployment loop resistance measurement test

If the voltage out of range test detects a short to voltage condition, the resistance measurement test for that deployment loop will not be performed.

Conditions for Running the DTC

    • Ignition 1 voltage is within the normal operating voltage range.
    • Driver frontal deployment loop is not open.
    • Driver frontal deployment loop is not shorted to voltage.
    • Driver frontal deployment loop is not shorted to ground.

Conditions for Setting the DTC

Driver frontal deployment loop resistance is less than 1.3 ohms for 300 milliseconds.

Action Taken When the DTC Sets

The SDM commands ON the AIR BAG warning lamp via Class 2 serial data.

Conditions for Clearing the DTC

    • You can issue a CLEAR CODES command
    • A history DTC will clear once 255 malfunction free ignition cycles have occurred

Diagnostic Aids

The following can cause an intermittent condition:

    • A short between the driver frontal high and driver frontal low circuits.
    • A malfunctioning shorting bar on the inflatable restraint steering wheel module 2-way connector.
    • A malfunctioning shorting bar on the inflatable restraint steering wheel module coil 2-way connector.
    • A malfunctioning shorting bar on the 4-way inline connector.
    • Refer to cell-id="62112">Testing for Intermittent and Poor Connections> in Wiring Systems.

Test Description

The number(s) below refer to the step number(s) on the diagnostic table.

  1. This step checks the inline connector C218.

  2. This step isolates the malfunction to one side of inline connector C218.

  3. This step checks the inflatable restraint steering wheel module coil yellow 2-way connector.

  4. This step checks to see if there is a short between the driver frontal high and driver frontal low circuits in the wiring harness between the inflatable restraint steering wheel module coil yellow 2-way connector and inline connector C218.

  5. This step determines if the inflatable restraint steering wheel module coil or the inflatable restraint steering wheel module is defective.

  6. This step determines if there is a short between the driver frontal high and driver frontal low circuits in the wiring harness between inline connector C218 and the SDM wiring harness connector or if there is a malfunctioning SDM.

Step

Action

Value(s)

Yes

No

1

Did you perform A Diagnostic System Check - SIR?

--

Go to Step 2

Go to cell-id="57882">A Diagnostic System Check - SIR>

2

  1. Turn OFF the ignition.
  2. Disconnect the 4-way inline connector C218.
  3. Inspect the male and female sides of inline connector C218 for the following conditions:
  4. • Corrosion
    • Damaged terminals
    • Poor connections/terminal tension
  5. Refer to cell-id="62112">Testing for Intermittent and Poor Connections> in Wiring Systems.

Does either the male or female side of inline connector C218 exhibit any signs of corrosion, terminal damage, or poor connections?

--

Go to Step 3

Go to Step 4

3

  1. If the female side of the inline connector is damaged, the wiring harness must be replaced.
  2. If the male side of the inline connector is damaged, replace the male side of the connector. Refer to cell-id="61973">Connector Repairs> in Wiring Systems

Did you complete the repair?

--

Go to Step 16

--

4

  1. Reconnect the 4-way inline connector C218.
  2. Verify that the connector position assurance (CPA) is properly installed.
  3. Turn ON the ignition, with the engine OFF.
  4. Use the scan tool to request the SIR DTC display.

Does the scan tool indicate that this DTC is current?

--

Go to Step 5

Go to Diagnostic Aids

5

  1. Turn OFF the ignition.
  2. Disconnect the 4-way inline connector C218.
  3. Use the J 38715-80 adaptor to connect the J 38715-A SIR Driver/Passenger Load Tool PASSENGER INFLATOR and BASE OF COLUMN connectors to the male side of inline connector C218.
  4. Turn ON the ignition, with the engine OFF.
  5. Use the scan tool to request the SIR DTC display.

Does the scan tool indicate that this DTC is current?

--

Go to Step 13

Go to Step 6

6

  1. Turn OFF the ignition.
  2. Disconnect the inflatable restraint steering wheel module coil yellow 2-way connector. Refer to cell-id="57781">Inflatable Restraint Steering Wheel Module Coil Replacement> .
  3. Inspect the component and harness sides of the inflatable restraint steering wheel module coil yellow 2-way connector for the following conditions:
  4. • Corrosion
    • Damaged terminals
    • Poor connections/terminal tension
  5. Refer to cell-id="62112">Testing for Intermittent and Poor Connections> in Wiring Systems.

Does either the component or harness side of the inflatable restraint steering wheel module coil yellow 2-way connector exhibit any signs of corrosion, terminal damage, or poor connections?

--

Go to Step 7

Go to Step 8

7

  1. If the component side of the inflatable restraint steering wheel module coil yellow 2-way connector is damaged, the inflatable restraint steering wheel module coil must be replaced.
  2. If the harness side of the inflatable restraint steering wheel module coil yellow 2-way connector is damaged, replace the harness side of the connector. Refer to cell-id="61973">Connector Repairs> in Wiring Systems

Did you complete the repair?

--

Go to Step 16

--

8

  1. Remove the J 38715-A .
  2. Reconnect inline connector C218.
  3. Use the J 38715-90 adaptor to connect the J 38715-A BASE OF COLUMN connector to the harness side of the inflatable restraint steering wheel module coil yellow 2-way connector.
  4. Turn ON the ignition, with the engine OFF.
  5. Use the scan tool to request the SIR DTC display.

Does the scan tool indicate that this DTC is current?

--

Go to Step 9

Go to Step 10

9

  1. Turn OFF the ignition.
  2. Locate and repair the short between the driver frontal high and the driver frontal low circuits in the wiring harness between the inflatable restraint steering wheel module coil yellow 2-way connector and inline connector C218. Refer to cell-id="62194">Circuit Testing> and cell-id="61965">Wiring Repairs> in Wiring Systems.

Did you complete the repair?

--

Go to Step 16

--

10

  1. Turn OFF the ignition.
  2. Reconnect the inflatable restraint steering wheel module coil yellow 2-way connector.
  3. Remove the inflatable restraint steering wheel module. Refer to cell-id="57810">Inflatable Restraint Steering Wheel Module Replacement> .
  4. Use the J 38715-30A adaptor to connect the J 38715-A to the upper inflatable restraint steering wheel module coil connector on the steering column.
  5. Turn ON the ignition, with the engine OFF.
  6. Use the scan tool to request the SIR DTC display.

Does the scan tool indicate that this DTC is current?

--

Go to Step 12

Go to Step 11

11

  1. Turn OFF the ignition.
  2. Replace the inflatable restraint steering wheel module. Refer to cell-id="57810">Inflatable Restraint Steering Wheel Module Replacement> .

Did you complete the replacement?

--

Go to Step 16

--

12

  1. Turn OFF the ignition.
  2. Replace the inflatable restraint steering wheel module coil. Refer to cell-id="57781">Inflatable Restraint Steering Wheel Module Coil Replacement> .

Did you complete the replacement?

--

Go to Step 16

--

13

  1. Turn OFF the ignition.
  2. Remove the J 38715-A
  3. Disconnect the inflatable restraint sensing and diagnostic module (SDM) wiring harness connector C1. Refer to cell-id="57768">Inflatable Restraint Sensing and Diagnostic Module Replacement> or cell-id="57768">Inflatable Restraint Sensing and Diagnostic Module Replacement> .
  4. Use the J 39200 Digital Multimeter (DMM) to measure the resistance between the driver frontal high circuit and the driver frontal low circuit.

Does the resistance measure less than the specified value?

OL

Go to Step 14

Go to Step 15

14

Locate and repair the short between the driver frontal high and the driver frontal low circuits in the wiring harness between inline connector C218 and the SDM wiring harness connector C1. Refer to cell-id="62194">Circuit Testing> and cell-id="61965">Wiring Repairs> in Wiring Systems.

Did you complete the repair?

--

Go to Step 16

--

15

Replace the SDM. Refer to cell-id="57768">Inflatable Restraint Sensing and Diagnostic Module Replacement> or cell-id="57768">Inflatable Restraint Sensing and Diagnostic Module Replacement> .

Did you complete the replacement?

--

Go to Step 16

--

16

  1. Reconnect all SIR components.
  2. Verify that all components and connectors are properly mounted.
  3. Turn ON the ignition, with the engine OFF.
  4. Use the scan tool in order to clear the DTCs.

Did you complete the action?

--

Go to cell-id="57882">A Diagnostic System Check - SIR>

--