GM Service Manual Online
For 1990-2009 cars only
Makes
🢒
Chevrolet
🢒
2001
🢒
Impala
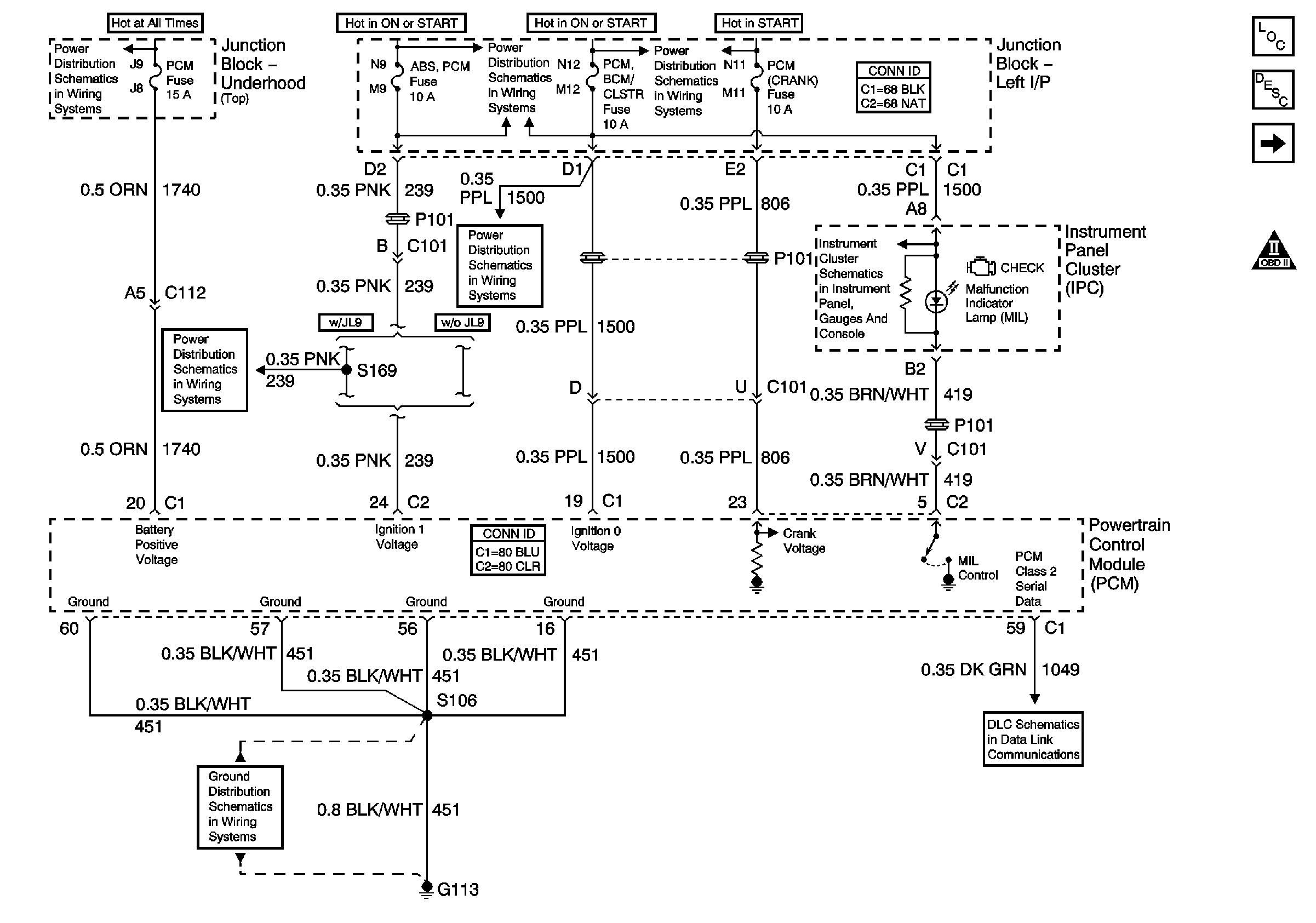
🢒 Data Link, Grounds, MIL, and Power
Data Link, Grounds, MIL, and Power
Data Link, Grounds, MIL, and Power
Master Electrical Component List
Powertrain Control Module Description
Ignition Controls
Engine Controls Schematic Icons
A/C RLY (CMPR), DRL/EXT LTS, EXT LTS, FOG RLY, F/PMP RLY, HORN RLY, LEFT I/P, PCM, RT IP#1, RT IP#2, Spot Lamp, and U/HOOD#1 Fuses
A/C/CRUISE, A/C FAN, CRUISE, PCM/BCM/CLSTR, and PCM (CRANK) Fuses
ABS/PCM, SRS, STOP, and TURN SIGNAL Fuses
A/C/CRUISE, A/C FAN, CRUISE, PCM/BCM/CLSTR, and PCM (CRANK) Fuses
Ground, Odometer/PRNDL, Power, and VSS
DLC Schematics
G113 (2 of 2)
ABS/PCM, SRS, STOP, and TURN SIGNAL Fuses