GM Service Manual Online
For 1990-2009 cars only
Makes
🢒
Chevrolet
🢒
2002
🢒
Impala
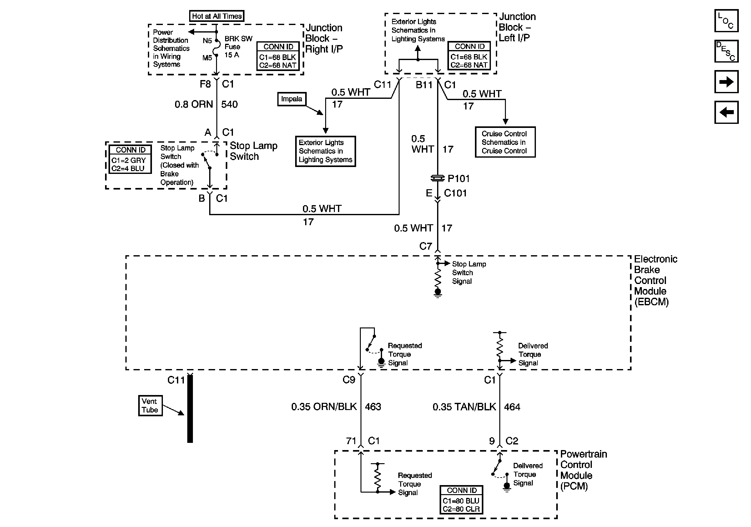
🢒 PCM and Stop Lamp Switch
PCM and Stop Lamp Switch
PCM and Stop Lamps Switch
Master Electrical Component List
ABS Description and Operation
Traction Control Switch
Wheel Speed Sensors
AUX PWR, BRK SW, C/LTR, DRL/EXT LTS, HAZ SW, HVAC BLO, RT I/P#2. Spot Lamp-Left, and Spot Lamp-Right Fuses, DRL RLY Relay Fuses
Rear/Turn/Stop/Hazard Lamps (Impala w/o 6J7)
Rear/Turn/Stop/Hazard Lamps (Impala w/o 6J7)
Cruise Control - Monte Carlo