GM Service Manual Online
For 1990-2009 cars only
Makes
🢒
Chevrolet
🢒
2005
🢒
Impala
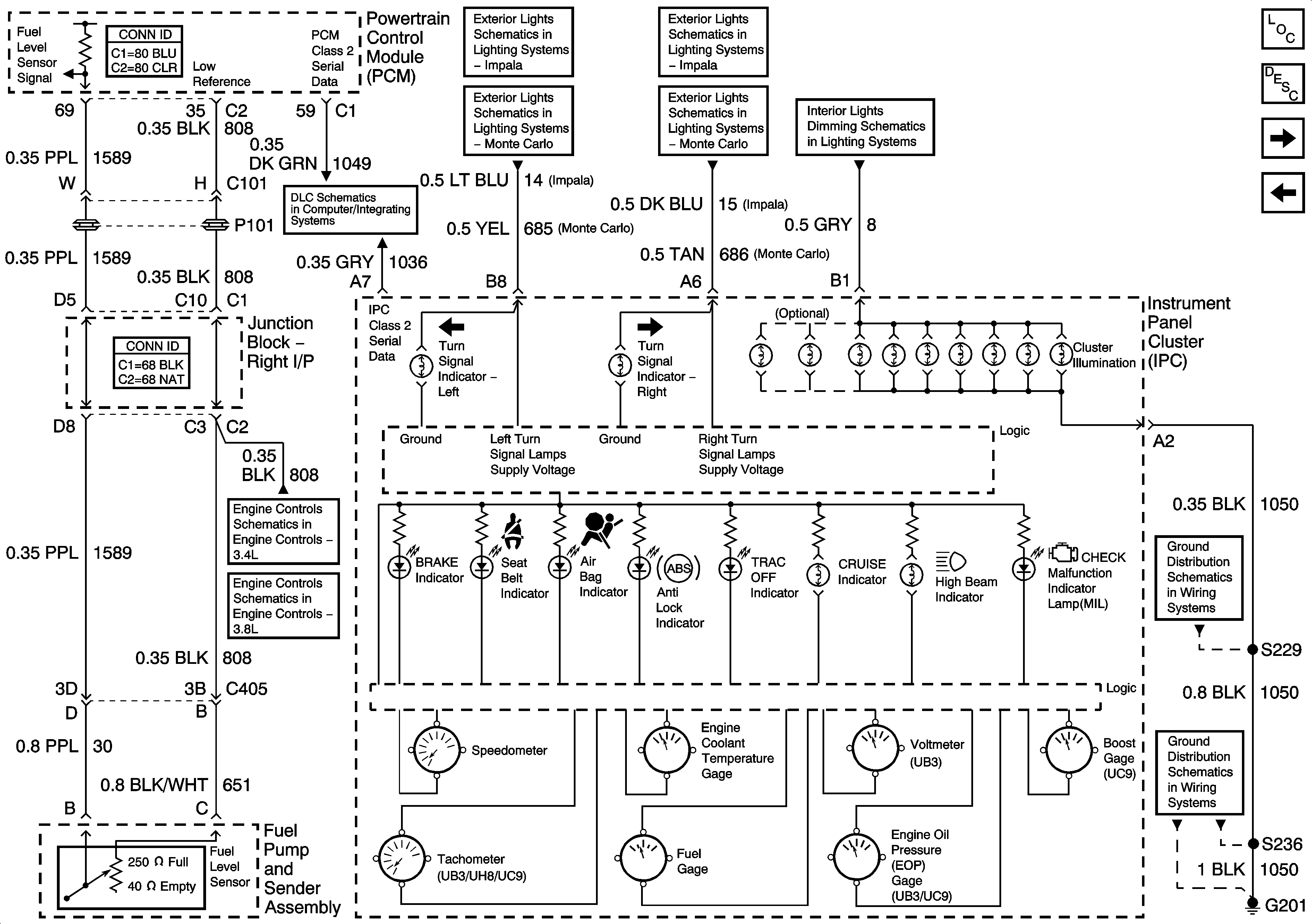
🢒 Gages, Illumination, and Indicators
Gages, Illumination, and Indicators
Gages, Illumination, and Indicators
Master Electrical Component List
Instrument Cluster Description and Operation
Message Center
DLC, Ground, Odometer/PRNDL, and VSS
DLC
Front Park and Turn/Hazard Lamps (Impala)
Turn/Hazard Lamps Control (Monte Carlo)
Front Park and Turn/Hazard Lamps (Impala)
Turn/Hazard Lamps Control (Monte Carlo)
I/P
EVAP and FTP
Boost Control Solenoid, EVAP, and FTP
G201 - 2 of 2
G201 - 1 of 2