GM Service Manual Online
For 1990-2009 cars only
Makes
🢒
Chevrolet
🢒
2005
🢒
Impala
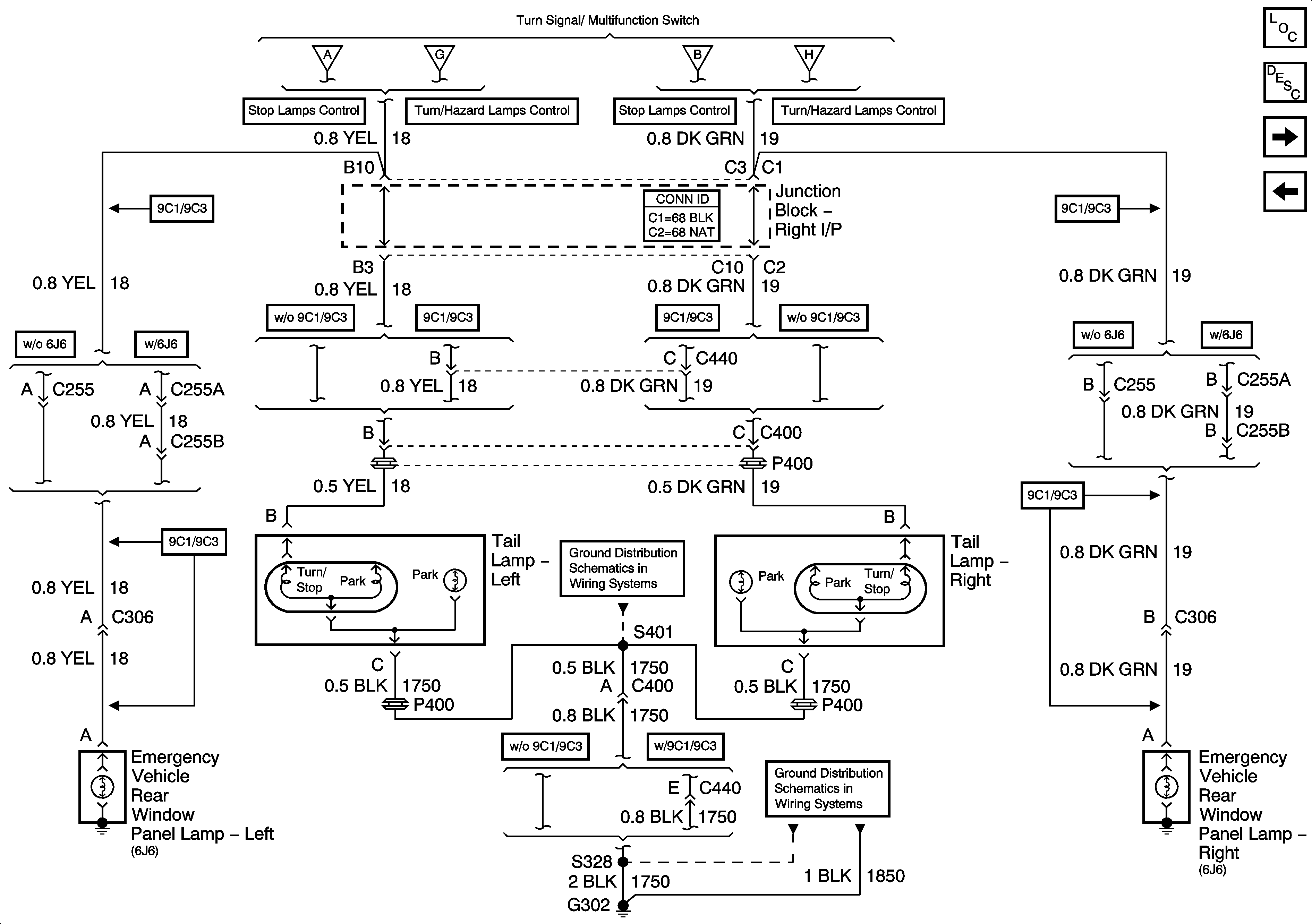
🢒 Rear Turn/Stop/Hazard Lamps (Impala w/o 6J7)
Rear Turn/Stop/Hazard Lamps (Impala w/o 6J7)
Rear Turn/Stop/Hazard Lamps (Impala w/o 6J7)
Master Electrical Component List
Exterior Lighting Systems Description and Operation
Rear Turn/Stop/Hazard Lamps (Impala 6J7)
Front Park and Turn/Hazard Lamps (Impala)
Stop Lamps Control and CHMSL (Impala)
Turn/Hazard Lamps Control (Impala)
Stop Lamps Control and CHMSL (Impala)
Turn/Hazard Lamps Control (Impala)
G302 - 2 of 2 and G309
G302 - 1 of 2