GM Service Manual Online
For 1990-2009 cars only
Makes
🢒
Chevrolet
🢒
2005
🢒
Impala
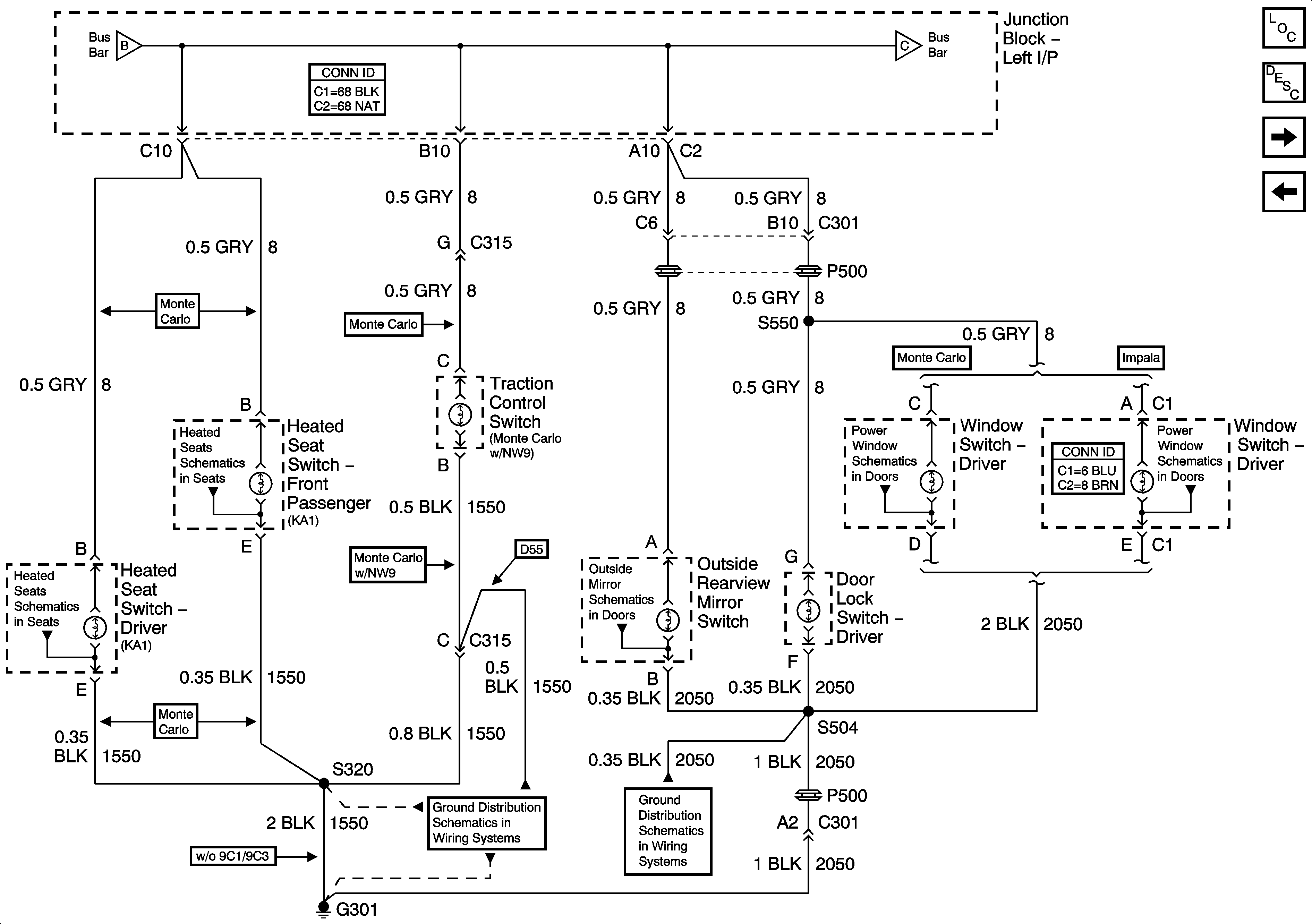
🢒 Console and Driver Door
Console and Driver Door
Console, and Driver Door
Master Electrical Component List
Interior Lighting Systems Description and Operation
Fog Lamp Switch and Front Passenger Door
I/P
I/P
Fog Lamp Switch and Front Passenger Door
Heat Controls (Monte Carlo)
Heat Controls (Monte Carlo)
Power Mirror
Monte Carlo
Impala - Rear Doors
G301 - 1 of 2
G301 - 2 of 2