GM Service Manual Online
For 1990-2009 cars only
Makes
🢒
Chevrolet
🢒
2000
🢒
Lumina
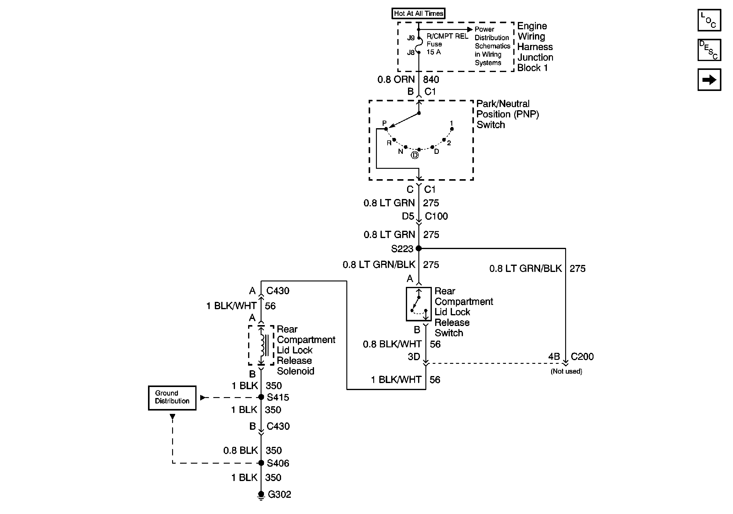
🢒 Rear Compartment Lid Release Switch Schematic
Rear Compartment Lid Release Switch Schematic
Rear Compartment Lid Release Switch Schematic
Body Rear End Components
Rear Compartment Lid Release Circuit Description
Rear Compartment Lid Lock Release Switch W/Remote Control Door Lock Reciver