GM Service Manual Online
For 1990-2009 cars only

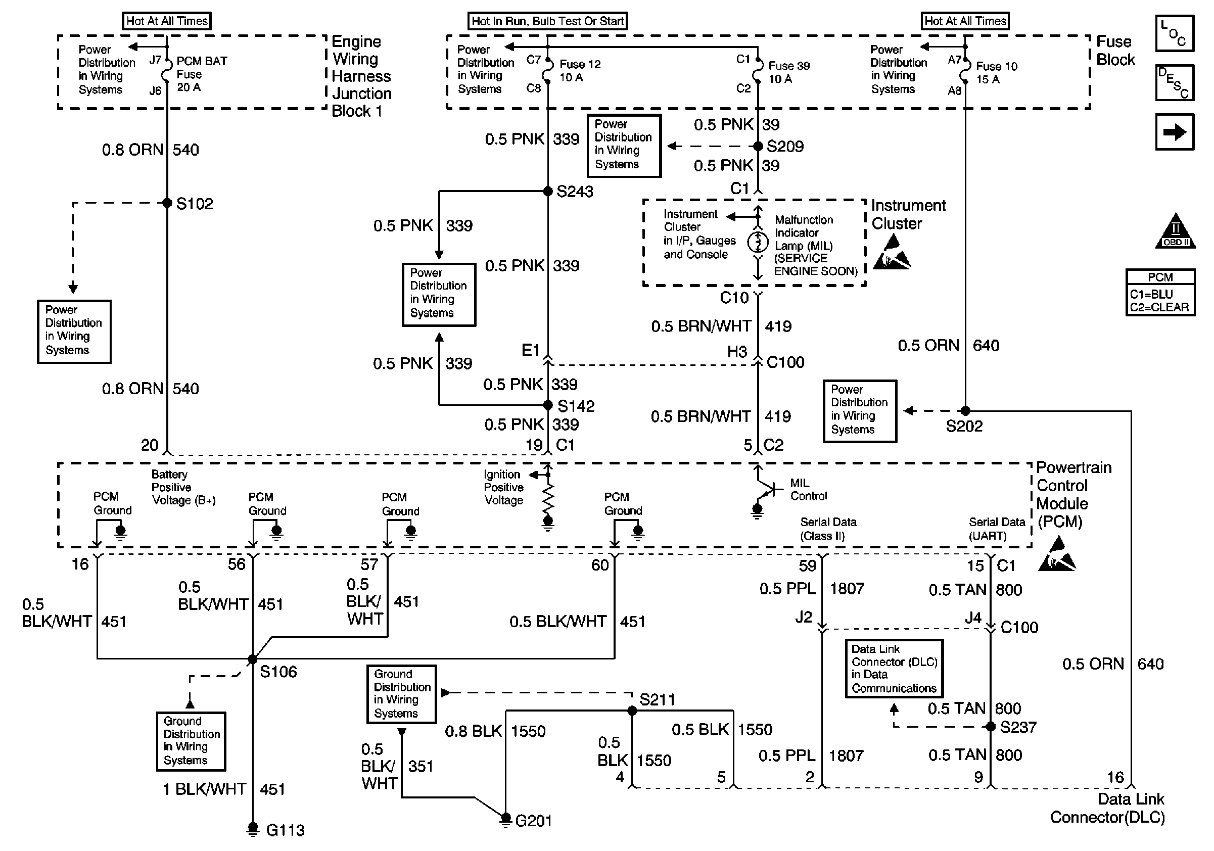
Refer to Engine Controls Schematics

Power, Ground, MIL, and DLC


Object Number: 588335  Size: FS
PCM BAT and R/CMPT REL Fuses
PCM BAT and R/CMPT REL Fuses
G113
Fuses 12, 21, 30 and 39
Fuses 12, 21, 30 and 39
G201
Fuses 12, 21, 30 and 39
IPC Engine Oil Pressure Indicator, Theft Inputs and PCM MIL Outputs
Fuses 10 and 19
Handling ESD Sensitive Parts Notice
Fuses 10 and 19
DLC Schematic
Handling ESD Sensitive Parts Notice
Engine Controls Components
Powertrain Control Module Description
CKP, CMP, ICM and Knock Sensor
OBD II Symbol Description Notice
.

Circuit Description

The PCM uses the serial data line to communicate with various other components and systems within the vehicle. If the PCM does not receive data from the Electronic Brake Control Module/Electronic Brake and Traction Control Module (EBCM/EBTCM), the PCM will store DTC P1573 indicating loss of communications with the ABS or ABS/TCS system.

Conditions for Running the DTC

The ignition switch is ON.

Conditions for Setting the DTC

The PCM has detected a PCM - EBCM/EBTCM communication error for 0.5 second.

Action Taken When the DTC Sets

The PCM stores conditions which were present when the DTC set as Failure Records only. This information will not be stored as Freeze Frame Records.

Conditions for Clearing the MIL/DTC

    • The DTC becomes history when the conditions for setting the DTC are no longer present.
    • The history DTC clears after 40 malfunction free warm-up cycles.
    • The PCM receives a clear code command from the scan tool.

Diagnostic Aids

Inspect for the following conditions:

Many situations may lead to an intermittent condition. Perform each inspection or test as directed.

Important: :  Remove any debris from the connector surfaces before servicing a component. Inspect the connector gaskets when diagnosing or replacing a component. Ensure that the gaskets are installed correctly. The gaskets prevent contaminate intrusion.

    • Loose terminal connection
       -  Use a corresponding mating terminal to test for proper tension. Refer to Testing for Intermittent Conditions and Poor Connections , and to Connector Repairs in Wiring Systems for diagnosis and repair.
       -  Inspect the harness connectors for backed out terminals, improper mating, broken locks, improperly formed or damaged terminals, and faulty terminal to wire connection. Refer to Testing for Intermittent Conditions and Poor Connections , and to Connector Repairs in Wiring Systems for diagnosis and repair.
    • Damaged harness--Inspect the wiring harness for damage. If the harness inspection does not reveal a problem, observe the display on the scan tool while moving connectors and wiring harnesses related to the sensor. A change in the scan tool display may indicate the location of the fault. Refer to Wiring Repairs in Wiring Systems for diagnosis and repair.
    •  Inspect the powertrain control module (PCM) and the engine grounds for clean and secure connections. Refer to Wiring Repairs in Wiring Systems for diagnosis and repair.

If the condition is determined to be intermittent, reviewing the Snapshot or Freeze Frame/Failure Records may be useful in determining when the DTC or condition was identified.

Test Description

The number below refers to the step number on the diagnostic table.

  1. Inspects to see if the Electronic Brake and Traction Control Module (EBTCM) is able to transmit data and ensures that serial data circuit to the EBTCM is not open.

Step

Action

Value(s)

Yes

No

1

Did you perform the Powertrain On-Board Diagnostic (OBD) System Check?

--

Go to Step 2

Go to Powertrain On Board Diagnostic (OBD) System Check

2

Attempt to select ABS data with the scan tool.

Can ABS data be displayed?

--

Go to Step 3

Go to Step 4

3

  1. Turn OFF the ignition switch.
  2. Disconnect the PCM and the EBTCM.
  3. Inspect the serial data circuit for an open between the EBTCM and the PCM.
  4. If a problem is found, repair as necessary. Refer to Wiring Repairs in Wiring Systems.

Did you find and correct the condition?

--

Go to Step 8

Go to Step 5

4

  1. Turn OFF the ignition switch.
  2. Disconnect the EBTCM.
  3. Turn ON the ignition switch.
  4. Using a DMM, measure voltage between the serial data circuit at the EBTCM harness connector and ground.

Does voltage constantly vary between the specified values?

0.0-5.0V

Go to Step 6

Go to Data Link Connector Diagnosis

5

Test the serial data circuit for a faulty connection at the PCM. Refer to Testing for Intermittent Conditions and Poor Connections and Repairing Connector Terminals in Wiring Systems.

Did you find and correct the condition?

--

Go to Step 8

Go to Diagnostic Aids

6

Test the serial data circuit for a faulty connection at the EBTCM. Refer to Testing for Intermittent Conditions and Poor Connections . Refer to a Connector Repairs or Wiring Repairs in Wiring Systems.

Did you find and correct the condition?

--

Go to Step 8

Go to Step 7

7

Replace the EBTCM. Refer to Electronic Brake Control Module Replacement in Antilock Brake System.

Did you complete the replacement?

--

Go to Step 8

--

8

  1. Review and record scan tool Fail Records data.
  2. Clear DTCs.
  3. Operate the vehicle within Fail Records conditions.
  4. Using a scan tool, monitor Specific DTC info for DTC P1573.

Does the scan tool indicate DTC P1573 failed?

--

Go to Step 2

System OK