GM Service Manual Online
For 1990-2009 cars only
Makes
🢒
Chevrolet
🢒
2000
🢒
Malibu
🢒 Power, Ground, Auto Trans, and Cruise
Power, Ground, Auto Trans, and Cruise
Power, Ground, Auto Trans, and Cruise
Engine Controls Components
Information Sensors/Switches Description
Cooling Fans
Automatic Transmission
OBD II Symbol Description Notice
Handling ESD Sensitive Parts Notice
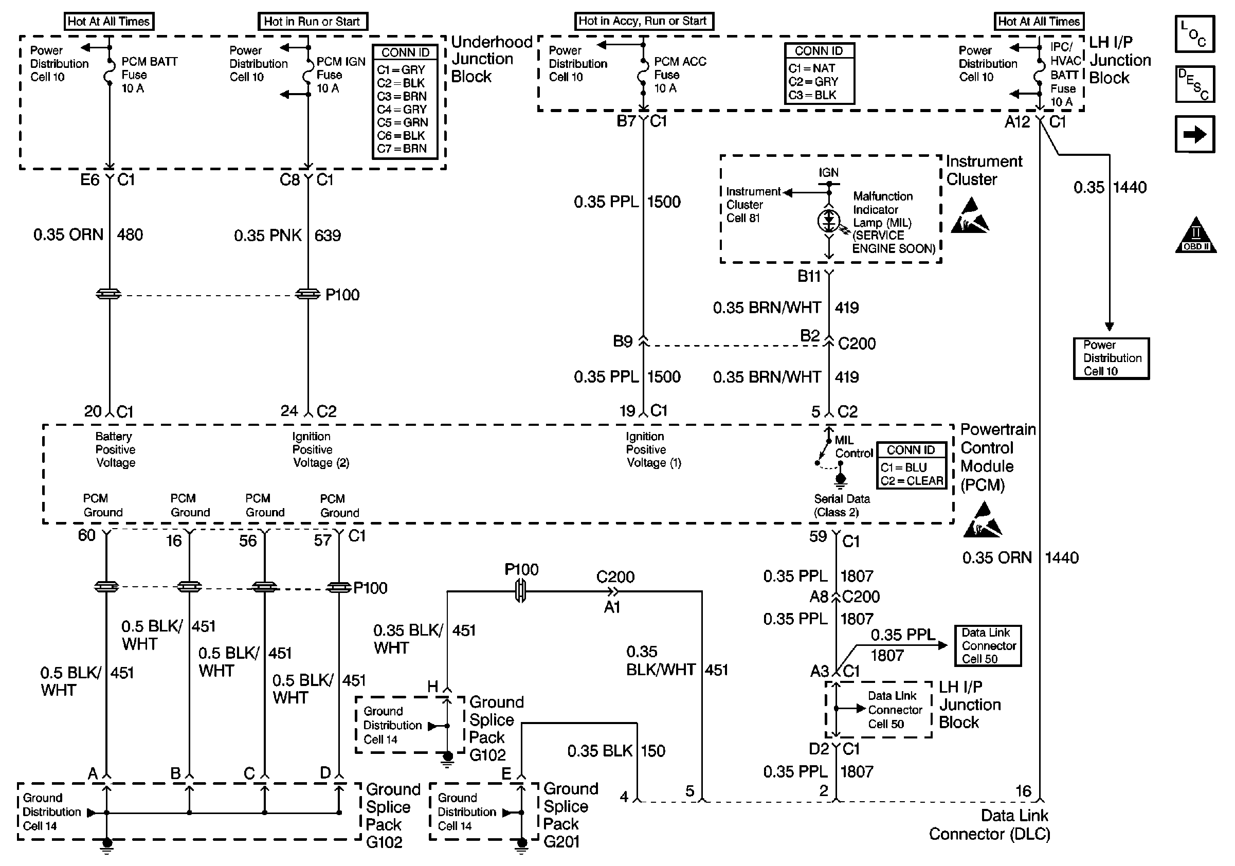
Power Distribution Schematics
Power Distribution Schematics