GM Service Manual Online
For 1990-2009 cars only
Makes
🢒
Chevrolet
🢒
2000
🢒
Metro
🢒
HVAC
🢒
HVAC Systems - Manual
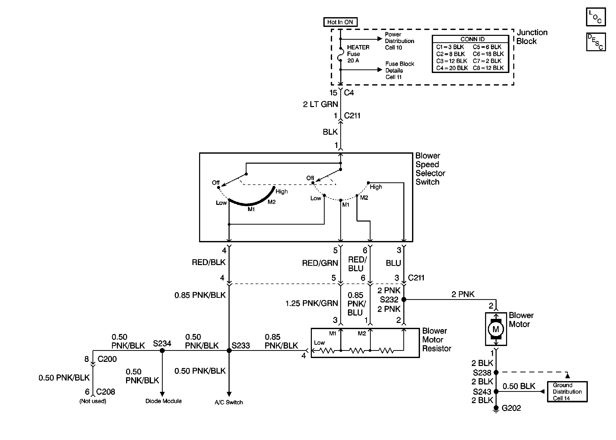
🢒 HVAC Blower Control Schematics
Cell 60
Heater Blower Controls Components
Heater Circuit Description
Power Distribution Schematics
Fuse Block Schematics
Ground Distribution Schematics