GM Service Manual Online
For 1990-2009 cars only
Makes
🢒
Chevrolet
🢒
2004
🢒
Optra
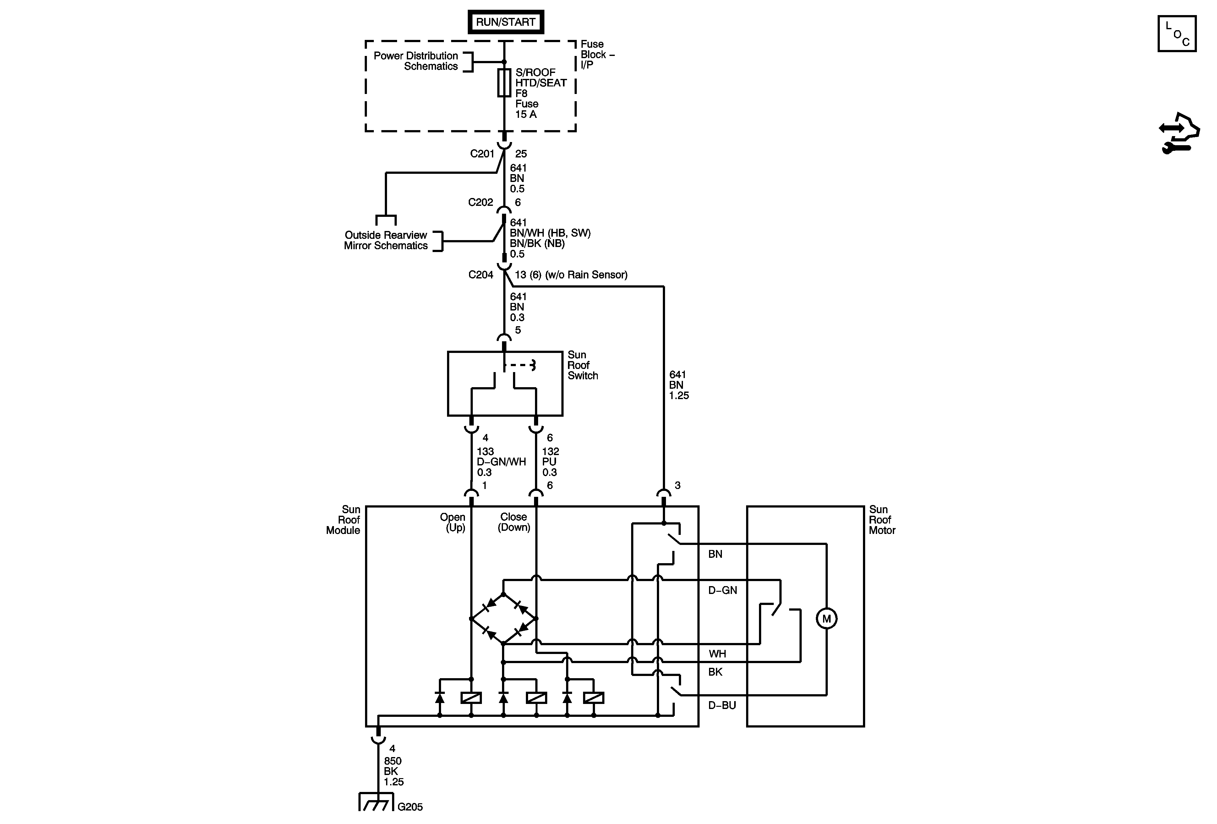
🢒 Sunroof
Sunroof
Master Electrical Component List
I/P Fuse Block - HVAC and S/ROOF HTD/SEAT Fuses
Power Mirrors
Power Mirrors