GM Service Manual Online
For 1990-2009 cars only
Makes
🢒
Chevrolet
🢒
2007
🢒
Optra
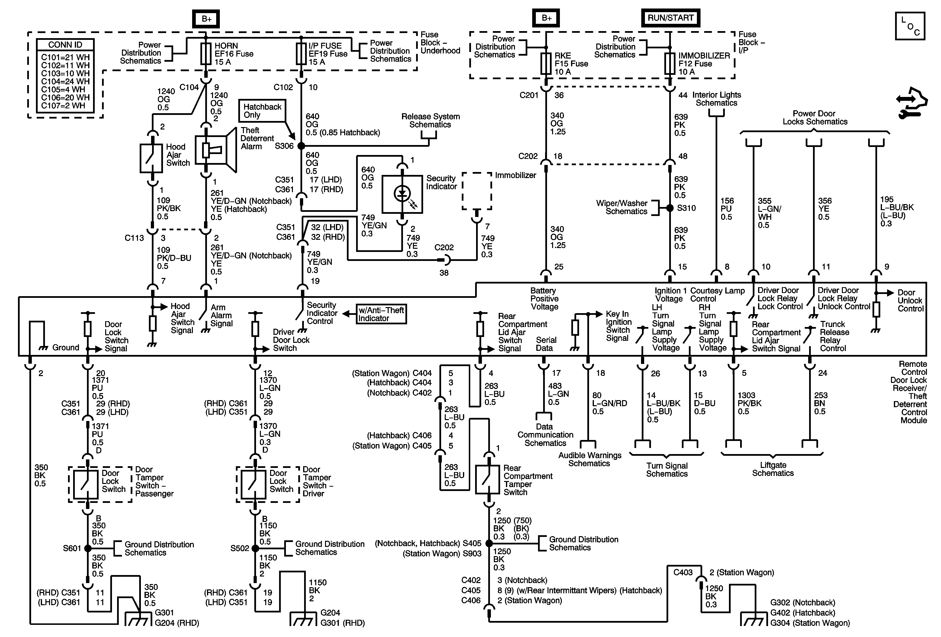
🢒 Remote Function/Theft Deterrent Schematics
Remote Function/Theft Deterrent Schematics
Master Electrical Component List
Control Module References
Underhood Fuse Block - Battery Feeds - 1of 2
Underhood Fuse Block - Battery Feeds - 1of 2
Underhood Fuse Block - Battery Feeds - 1of 2
Underhood Fuse Block - Battery Feeds - 1of 2
Vehicle Access Schematics
Wiper System - Notchback
Data Communications Schematics
Audible Warnings Schematics
Turn Signal Hazard, and High Beam Indicators PRNDL Illumination
Vehicle Access Schematics
G101
G101
G101
G204, G301
G204, G301
G302
G402
G304