GM Service Manual Online
For 1990-2009 cars only
Makes
🢒
Chevrolet
🢒
2000
🢒
Prizm
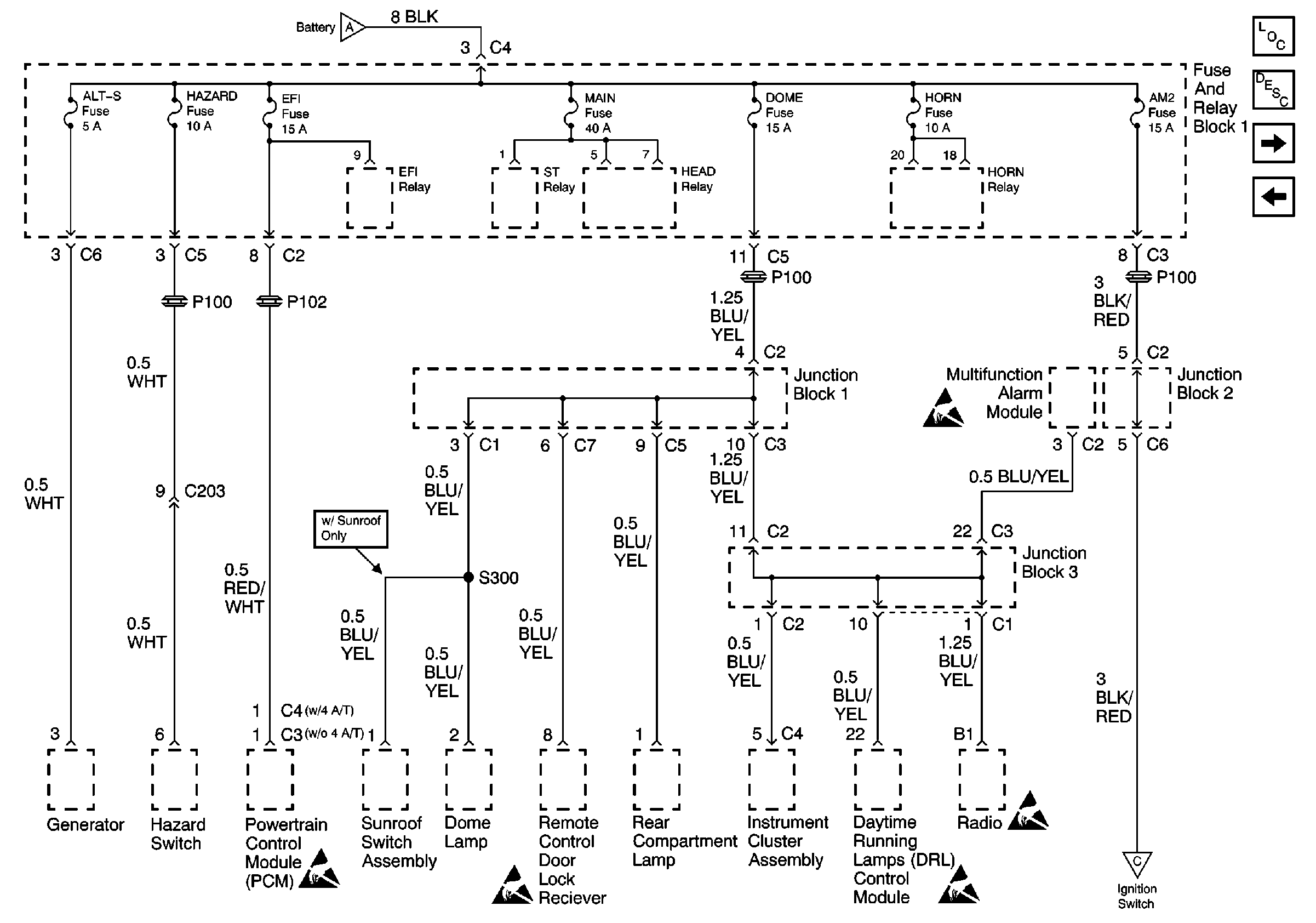
🢒 Alt-S, AM2, Dome, EFI, Hazard, Horn, and Main Fuses
Alt-S, AM2, Dome, EFI, Hazard, Horn, and Main Fuses
Alt-S, AM2, Dome, EFI, Hazard, Horn, and Main Fuses
Power and Grounding Components
Ignition Switch, IGN Fuse, and ST Fuse
ABS, Alt, AM1, Def, D/L, ECU-B, HTR, OBD, Power, and Stop Fuses
Handling ESD Sensitive Parts Notice
Handling ESD Sensitive Parts Notice
Handling ESD Sensitive Parts Notice
Handling ESD Sensitive Parts Notice
Handling ESD Sensitive Parts Notice