GM Service Manual Online
For 1990-2009 cars only
Makes
🢒
Chevrolet
🢒
1997
🢒
S10 Pickup - 2WD
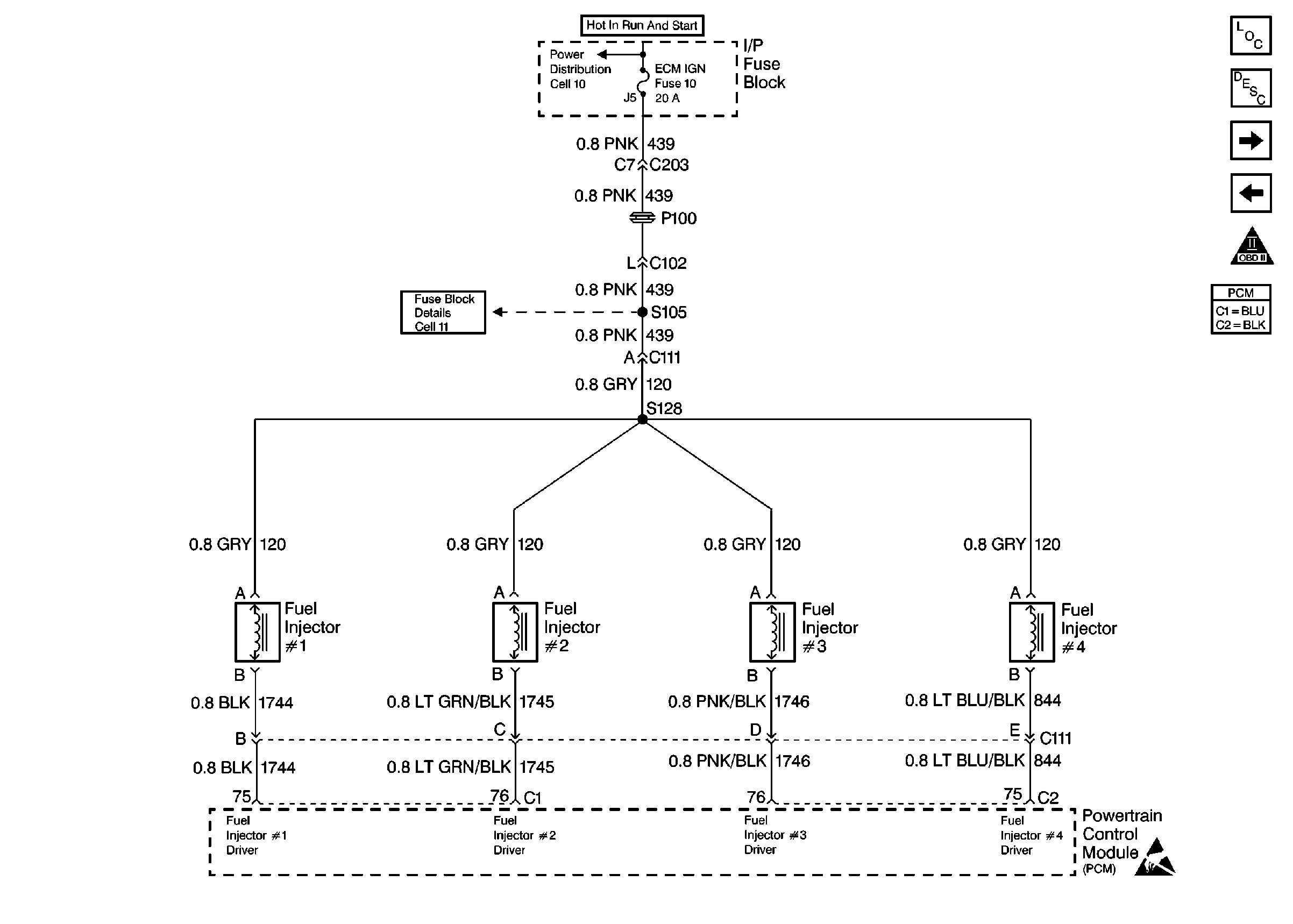
🢒 Fuel Injectors
Fuel Injectors
Fuel Injectors
Engine Controls Components
Powertrain Control Module (PCM) Control Modules
Engine Data Sensors
Fuel Controls
OBD II Symbol Description Notice
Handling Electrostatic Discharge Sensitive Parts Notice