GM Service Manual Online
For 1990-2009 cars only
Makes
🢒
Chevrolet
🢒
1998
🢒
S10 Pickup - 2WD
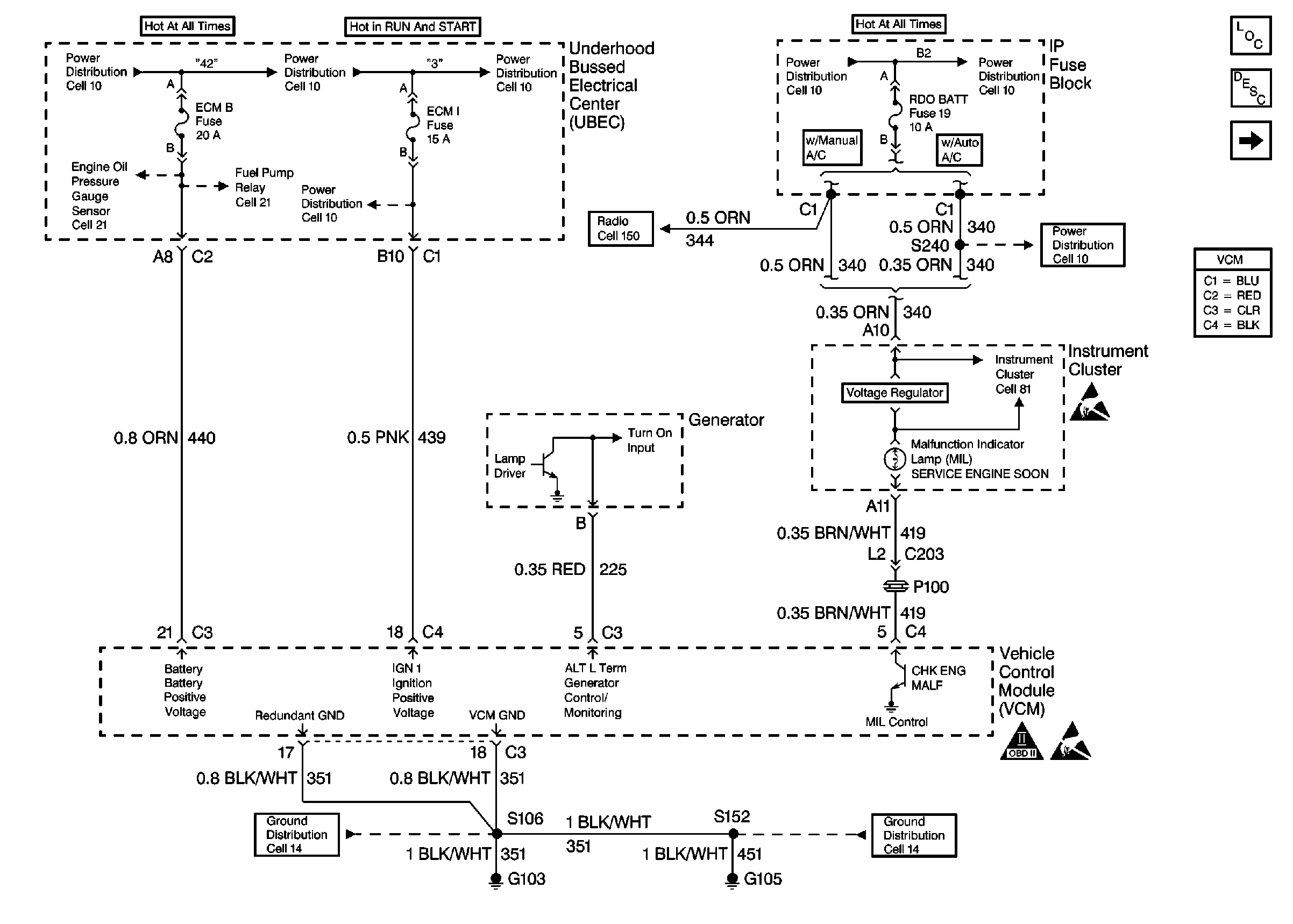
🢒 UBEC Power, Grounding, Generator, And MIL
UBEC Power, Grounding, Generator, And MIL
UBEC Power, Grounding, Generator, And MIL
Utility Fuel Pump Controls
Utility Fuel Pump Controls
Engine Controls Components
Vehicle Control Module Description
Power Sheet 2: W/ Two Wheel Drive
Handling Electrostatic Discharge Sensitive Parts Notice
OBD II Symbol Description Notice
Handling Electrostatic Discharge Sensitive Parts Notice