GM Service Manual Online
For 1990-2009 cars only

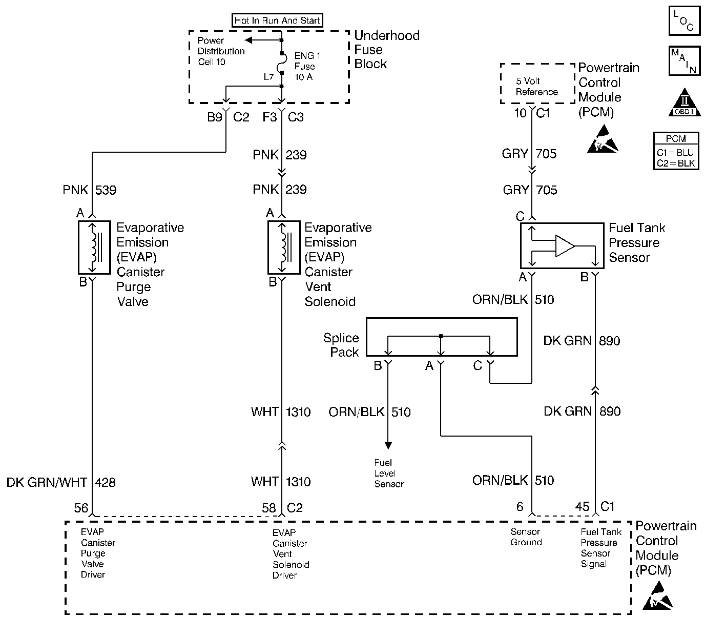
Object Number: 211166  Size: LF
Engine Controls Components
Fuel Level And Fuel Tank Pressure Sensors
OBD II Symbol Description Notice
Powertrain Control Module Connector End Views
Handling ESD Sensitive Parts Notice
Handling ESD Sensitive Parts Notice

Circuit Description

The evaporative system includes the following components:

    • The fuel tank
    • The EVAP vent solenoid
    • The fuel tank pressure sensor
    • The fuel pipes and hoses
    • The fuel vapor lines
    • The fuel cap
    • The EVAP canister
    • The purge lines
    • The EVAP canister purge solenoid valve
    • The EVAP service port

The evaporative emission (EVAP) system is checked by applying vacuum to the EVAP system and by monitoring for a vacuum decay. The Powertrain Control Module (PCM) monitors the vacuum level through the fuel tank pressure sensor signal. At an appropriate time, the EVAP canister purge solenoid valve and the EVAP vent solenoid are turned ON, allowing the engine to draw a small vacuum on the entire evaporative emission system. Once the desired vacuum level has been achieved, the EVAP canister purge solenoid valve turns OFF, sealing the system. A small leak in the system will cause DTC P0442 to set.

Conditions for Setting the DTC

    • The BARO is greater than 75 kPa.
    • The intake air temperature is between 5°C and 29°C (41°F and 84°F) at engine start up.
    • The engine coolant temperature is between 5°C and 29°C (41°F and 84°F) at engine start up.
    • The Intake Air Temperature is not more than 1°C (2°F) greater than the Engine Coolant Temperature at start up.
    • The Engine Coolant Temperature is not more than 7°C (12°F) greater than the Intake Air Temperature at start up.
    • The fuel tank level is between 26 percent and 74 percent.
    • The TP sensor is between 7 percent and 35 percent.
    • The EVAP solenoid is at 50 percent PWM within 65 seconds of the engine run time.
    • The EVAP system is unable to detect vacuum during the diagnostic test.
    • DTCs P0106, P0107, P0108, P0112, P0113, P0117, P0118, P0121, P0122, P0123, P0125, P0131, P0132, P0133, P0134 and P1133 are not set.

Action Taken When the DTC Sets

    • The malfunction indicator lamp (MIL) will illuminate.
    • The PCM will record the operating conditions at the time that the diagnostic fails. The Freeze Frame and Failure Records buffers will store this information.
    • A history DTC stores.

Conditions for Clearing the MIL/DTC

    • The MIL will turn OFF after 3 consecutive ignition cycles in which the diagnostic runs a pass.
    • A history DTC will clear after 40 consecutive warm up cycles without a malfunction.
    • A scan tool can clear the DTCs.

Diagnostic Aids

    • A loose, missing, or damaged fuel cap.
    • Missing or damaged O-rings at the fuel vapor fittings and the EVAP purge line canister fittings.
    • Cracked EVAP canister
    • Damaged source vacuum line, EVAP purge line, EVAP vent hose or fuel tank vapor line
    • Poor connection at PCM: Inspect harness connectors for backed out terminals, improper mating, broken locks, improperly formed or damaged terminals, and poor terminal to wire connection.
    • Damaged harness: Inspect the wiring harness to the EVAP vent solenoid, the EVAP purge solenoid, and the fuel tank pressure sensor for an intermittent open or intermittent short circuit.

Check for charcoal particles. Refer to Evaporative Emission System Cleaning before starting repairs.

Reviewing the Fail Records vehicle mileage since the diagnostic test last failed may help determine how often the condition that causes the DTC to set occurs. This may assist in diagnosing the condition.

Test Description

The number(s) below refer(s) to the step number(s) on the Diagnostic Table.

  1. The Powertrain OBD System Check prompts you to complete some of the basic checks and to store the freeze frame and failure records data on the scan tool if applicable. This creates an electronic copy of the data captured when the malfunction occurred. The scan tool stores this data for later reference.

  2. If a vent solenoid or an EVAP canister purge valve electrical malfunction is present, the purge system will not operate correctly. Repairing the electrical malfunction will very likely correct the condition that set DTC P0442.

  3. This step checks the fuel tank pressure sensor at the ambient pressure.

  4. This step verifies that the fuel tank pressure sensor accurately reacts to the EVAP system pressure changes.

  5. This step insures proper system integrity.

DTC P0442-Evaporative Emission (EVAP) Control System - Small Leak Detected

Step

Action

Value(s)

Yes

No

1

Did you perform the Powertrain On-Board Diagnostic (OBD) System Check?

--

Go to Step 2

Go to Powertrain On Board Diagnostic (OBD) System Check

2

  1. Turn ON the ignition switch leaving the engine OFF.
  2. Install a scan tool.

Is DTC P0452, P0453, P0460, P0462 or P0463 also set?

--

Go to Component DTC table

Go to Step 3

3

  1. Command the EVAP canister purge valve ON and OFF with the scan tool.
  2. Command the vent solenoid ON and OFF with the scan tool.

Does the purge valve and vent solenoid click ON and OFF?

--

Go to Step 4

Go to Powertrain Control Module Outputs Diagnosis

4

  1. Remove the fuel cap.
  2. Observe the Fuel Tank Pressure value on the scan tool.

Is the Fuel Tank Pressure within the specified values?

-2.4 -2.4 mmHg (-1.28 -1.28 in. H2O)

Go to Step 5

Go to

DTC P0452 Fuel Tank Pressure Sensor Circuit Low Voltage

or

DTC P0453 Fuel Tank Pressure Sensor Circuit High Voltage

5

Important: : Before continuing with this diagnosis, zero the EVAP Pressure and Vacuum gauges on the J 41413 EVAP pressure/purge cart. Then, read the temperature variation instructions (refer to the tool operating instructions).

  1. Reinstall the fuel cap.
  2. Command the EVAP vent solenoid ON (closed) with the scan tool.
  3. Connect the J 41413 EVAP pressure/purge Diagnostic StationJ 41413 to the EVAP service port.
  4. Important: Do not exceed the pressure in the first specified value.

  5. Pressurize the EVAP system to the first specified value using the EVAP pressure/purge Diagnostic Station (monitor the pressure by using the gauge on the cart with the switch in the HOLD position).
  6. Observe the Fuel Tank Pressure value on the scan tool.

Is the Fuel Tank Pressure within the second specified values?

12 mmHg (6.42 in. H2O)

7.2 - 16.8 mmHg (3.85 - 8.99 in. H2O)

Go to Step 6

Go to

DTC P0452 Fuel Tank Pressure Sensor Circuit Low Voltage

or

DTC P0453 Fuel Tank Pressure Sensor Circuit High Voltage

6

Important: Review the temperature variation instructions included with the EVAP pressure/purge Diagnostic Station J 41413 before performing this step.

  1. Command the EVAP vent solenoid ON (closed) with the scan tool.
  2. Important: Do not exceed the pressure in the first specified value.

  3. Pressurize the EVAP system to the first specified value by using the EVAP pressure/purge Diagnostic Station (monitor the pressure by using the gauge on the cart).
  4. Switch the rotary switch on the cart to HOLD and observe the EVAP pressure gauge.

Does the pressure decrease to less than the second specified value within 2 minutes?

3.74 kPa (15 in. H2O)

2.49 kPa (10 in. H2O)

Go to Step 7

Go to Diagnostic Aids

7

  1. Disconnect the fuel tank vapor line and the EVAP purge line from the EVAP canister.
  2. Block the fuel tank vapor line fitting on the canister.
  3. Connect a hand vacuum pump to the EVAP purge line fitting on the canister.
  4. Ensure that the EVAP vent solenoid is still commanded ON (closed).
  5. Attempt to apply vacuum to the canister to the specified value.

Can the specified vacuum be achieved and maintained?

16.93 kPa (5 in. Hg)

Go to Step 10

Go to Step 8

8

  1. Visually/physically check for the following conditions:
  2. • A disconnected or damaged vent hose
    • A damaged EVAP canister
  3. If a problem is present, repair the problem as necessary.

Was a repair necessary?

--

Go to Step 12

Go to Step 9

9

Replace the EVAP vent solenoid. Refer to Evaporative Emission Vent Valve Replacement .

Is the action complete?

--

Go to Step 12

--

10

  1. Visually/physically check for the following conditions:
  2. • A malfunctioning fuel cap
    • A leaking fuel tank vapor line
    • A damaged EVAP purge line
    • The quick connect O-rings for the EVAP lines.
  3. If a problem is present, repair the problem as necessary.

Were there any necessary repairs?

--

Go to Step 12

Go to Step 11

11

  1. Reconnect all the EVAP hardware that was previously disconnected.
  2. Command the EVAP vent solenoid ON (closed) with the scan tool.
  3. With the EVAP pressure/purge Diagnostic Station connected to the EVAP system, leave the cart control knob in the pressurized position.
  4. Using the J 41416 ultrasonic leak detector, locate and repair the leak in the EVAP system (it may be necessary to partially lower the fuel tank in order to examine the top tank connections).

Is the action complete?

--

Go to Step 12

--

12

Important: Review the temperature variation instructions included with the J 41413 before performing this step.

  1. Reconnect all the EVAP hardware that was previously disconnected.
  2. Turn ON the ignition switch leaving the engine OFF.
  3. Command the EVAP vent solenoid ON (closed) with the scan tool.
  4. Important: Do not exceed the pressure in the first specified value.

  5. Pressurize the EVAP system to the first specified value by using the EVAP pressure/purge Diagnostic Station (monitor the pressure by using the gauge on the cart).
  6. Switch the rotary switch on the cart to HOLD and observe the EVAP pressure gauge.

Does the pressure decrease to less than the second specified value within 2 minutes?

3.74 kPa (15 in. H2O)

2.49 kPa (10 in. H2O)

Go to Step 3

Go to Step 13

13

  1. Clear the DTCs with the scan tool.
  2. Start the engine.
  3. Operate the vehicle within the conditions for setting this DTC as specified in the supporting text.

Does the scan tool indicate that the diagnostic ran and passed?

--

Go to Step 14

Go to Step 2

14

Check to see if any additional DTC are set.

Does the scan tool display any DTCs that you have not diagnosed?

--

Go to the Applicable DTC table

System OK