GM Service Manual Online
For 1990-2009 cars only
Makes
🢒
Chevrolet
🢒
1999
🢒
S10 Pickup - 2WD
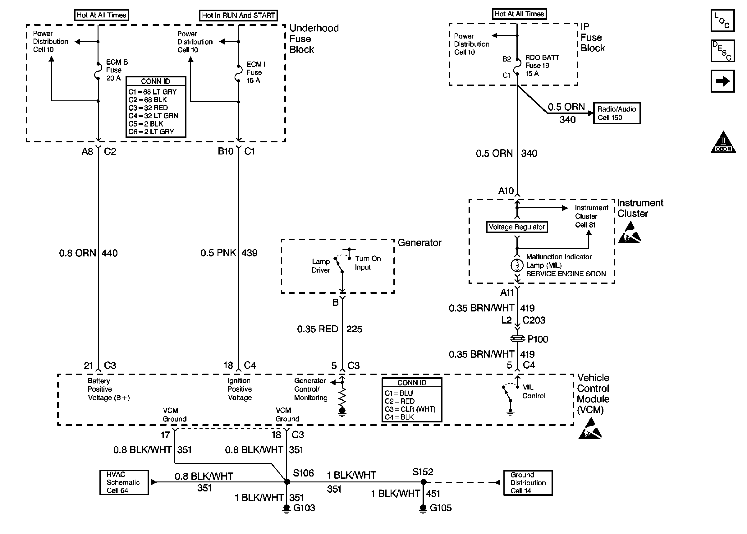
🢒 Cell 21: ECM B, ECM I and RDO BATT Fuses, GND, Generator and MIL
Cell 21: ECM B, ECM I and RDO BATT Fuses, GND, Generator and MIL
Cell 21: ECM B, ECM I and RDO BATT Fuses, GND, Generator and MIL
Cell 10: ECM B, HORN Fuses and Horn, Fuel Pump Relays
Cell 10: ECM I Fuse
Power and Grounding Connector End Views
Cell 10: AUX PWR, RDO BAT, HDLP SW Fuses and Inadvertent Power Lamp Relay
Cell 150: ILLUM, RDO IGN and RDO BATT Fuses and VSS Signal
Engine Controls Components
Vehicle Control Module Description
Cell 21: VCM, CLSTR and 4WD Fuses
OBD II Symbol Description Notice
Handling ESD Sensitive Parts Notice
Cell 81: Power
VCM Connector End Views
Handling ESD Sensitive Parts Notice
Cell 14: G103 and G105 (4.3L)
Cell 64 (4.3L)