GM Service Manual Online
For 1990-2009 cars only
Makes
🢒
Chevrolet
🢒
2000
🢒
S10 Pickup - 2WD
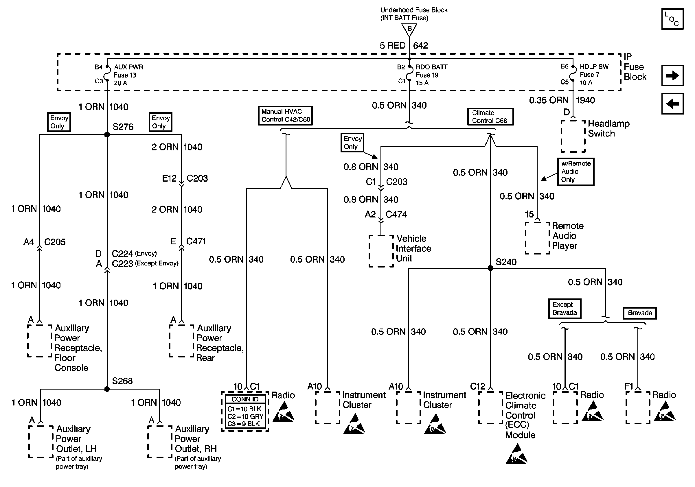
🢒 Cell 10: AUX PWR, RDO BATT and HDLP SW Fuses
Cell 10: AUX PWR, RDO BATT and HDLP SW Fuses
Cell 10: AUX PWR, RDO BATT and HDLP SW Fuses
Cell 10: INT BATT Fuse
Power and Grounding Components
Cell 10: HTD SEAT, ATC, HVAC and A/C Fuses
Cell 10: Inadvertent Power Lamp Relay
Entertainment Connector End Views
Handling ESD Sensitive Parts Notice
Handling ESD Sensitive Parts Notice
Handling ESD Sensitive Parts Notice
Handling ESD Sensitive Parts Notice
Handling ESD Sensitive Parts Notice
Handling ESD Sensitive Parts Notice