GM Service Manual Online
For 1990-2009 cars only
Makes
🢒
Chevrolet
🢒
2000
🢒
S10 Pickup - 2WD
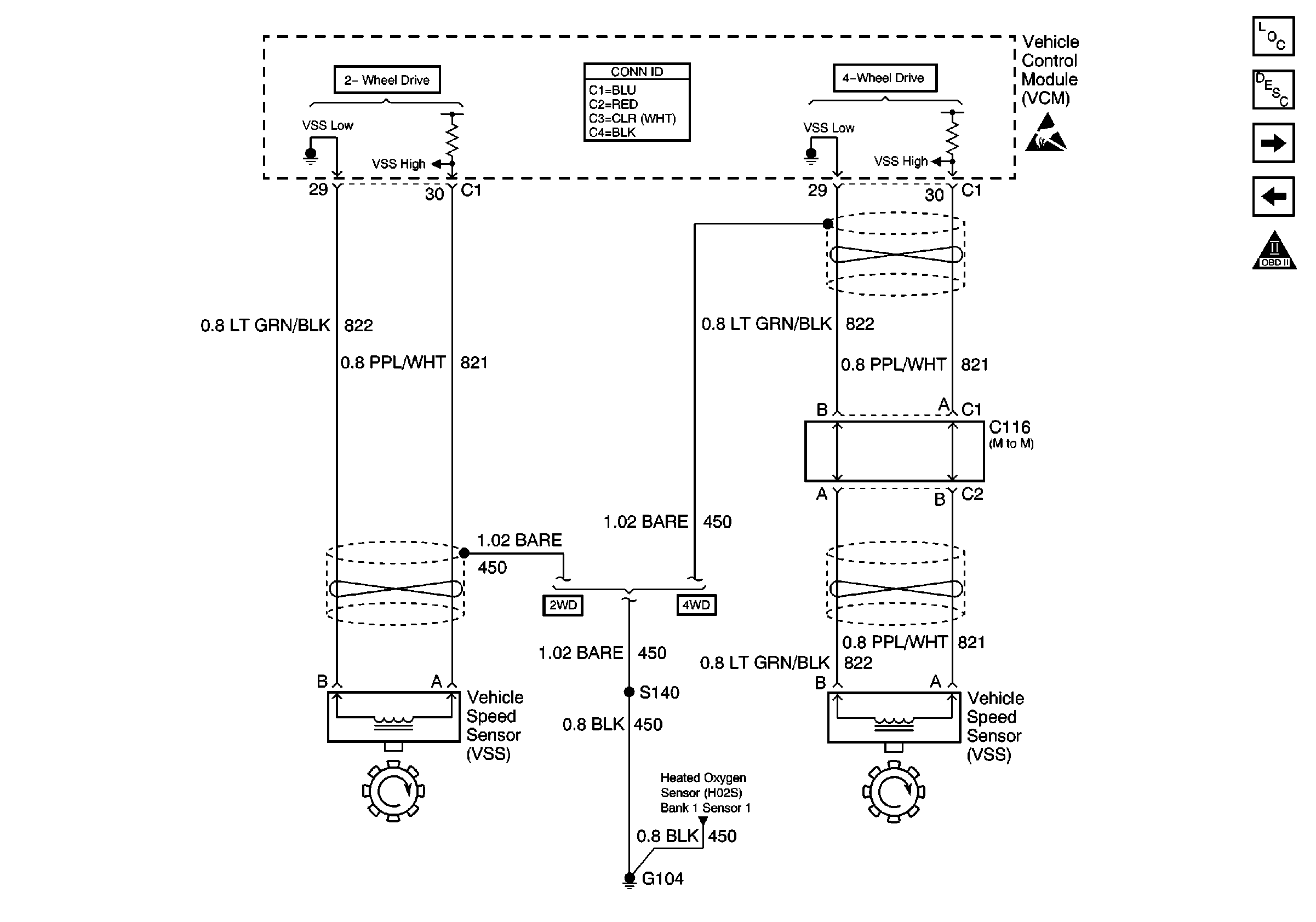
🢒 Vehicle Speed Sensor (VSS)
Vehicle Speed Sensor (VSS)
Vehicle Speed Sensor (VSS)
Engine Controls Components
Information Sensors/Switches Description
Ignition Controls
MAF Sensor and IAC Valve
OBD II Symbol Description Notice
VCM Connector End Views
Handling ESD Sensitive Parts Notice
Heated Oxygen Sensors