GM Service Manual Online
For 1990-2009 cars only
Makes
🢒
Chevrolet
🢒
2000
🢒
S10 Pickup - 2WD
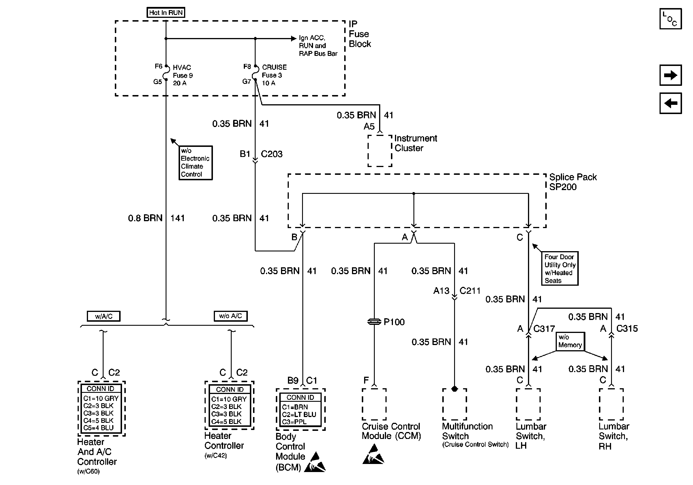
🢒 HVAC and CRUISE Fuses
HVAC and CRUISE Fuses
HVAC and CRUISE Fuses
Power and Grounding Components
VECHMSL, TRCHMSL Fuses and CHMSL Relay
4WD Fuse (4.3L)
Ign ACC, RUN and RAP Bus Bar
HVAC Connector End Views
HVAC Connector End Views
Body Control System Connector End Views
Handling ESD Sensitive Parts Notice
Handling ESD Sensitive Parts Notice