GM Service Manual Online
For 1990-2009 cars only
Makes
🢒
Chevrolet
🢒
2000
🢒
S10 Pickup - 2WD
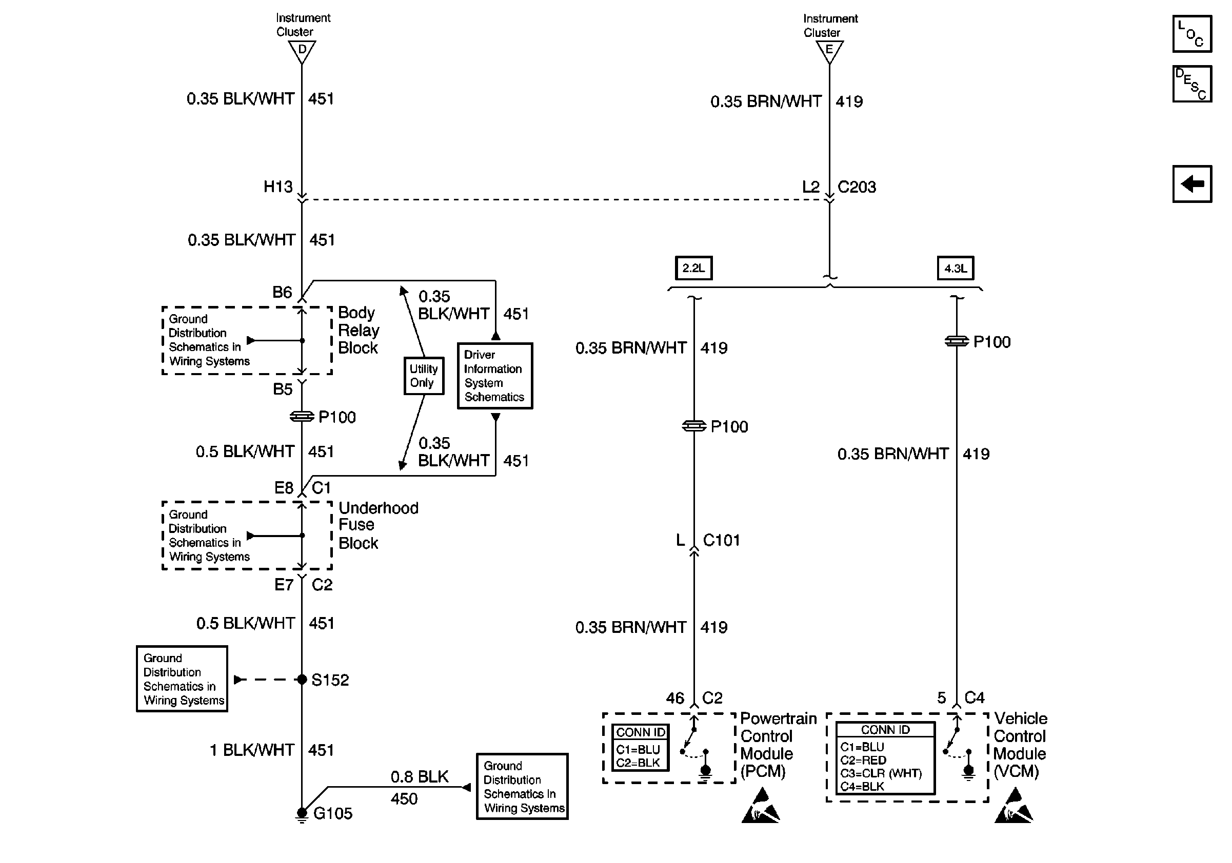
🢒 G105 and PCM/VCM
G105 and PCM/VCM
G105 and PCM/VCM
Instrument Cluster Components
Instrument Cluster Description
G200, G201, G203, G204, Park Position Switch and PCM/VCM
Power
Power
G103 and G105 (2.2L)
w/o Trip Computer
G103 and G105 (2.2L)
G103 and G105 (2.2L)
G103 and G105 (2.2L)
Powertrain Control Module Connector End Views
Handling ESD Sensitive Parts Notice
VCM Connector End Views
Handling ESD Sensitive Parts Notice