GM Service Manual Online
For 1990-2009 cars only
Makes
🢒
Chevrolet
🢒
2000
🢒
S10 Pickup - 2WD
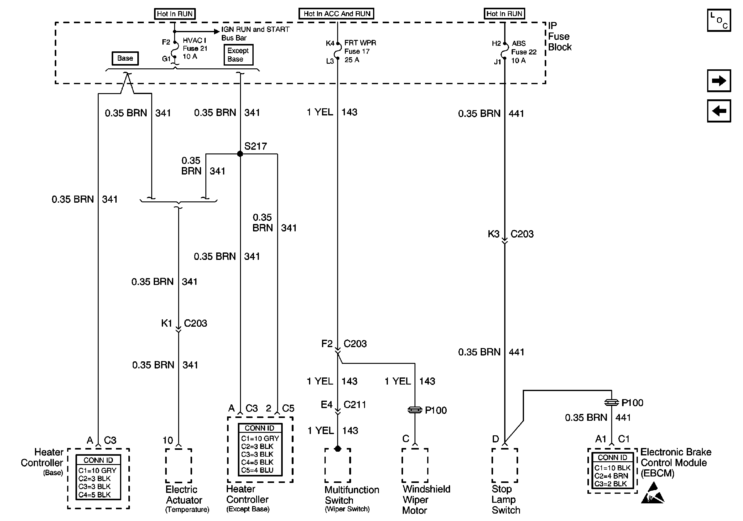
🢒 HVAC I, FRT WPR and ABS Fuses
HVAC I, FRT WPR and ABS Fuses
HVAC I, FRT WPR and ABS Fuses
Power and Grounding Components
4WD Fuse
ECM I Fuse
RAP, IGN B Fuses and Ignition Switch
RAP, IGN B Fuses and Ignition Switch
RAP, IGN B Fuses and Ignition Switch
HVAC Connector End Views
HVAC Connector End Views
Handling ESD Sensitive Parts Notice
Antilock Brake System Connector End Views