GM Service Manual Online
For 1990-2009 cars only
Makes
🢒
Chevrolet
🢒
2000
🢒
S10 Pickup - 2WD
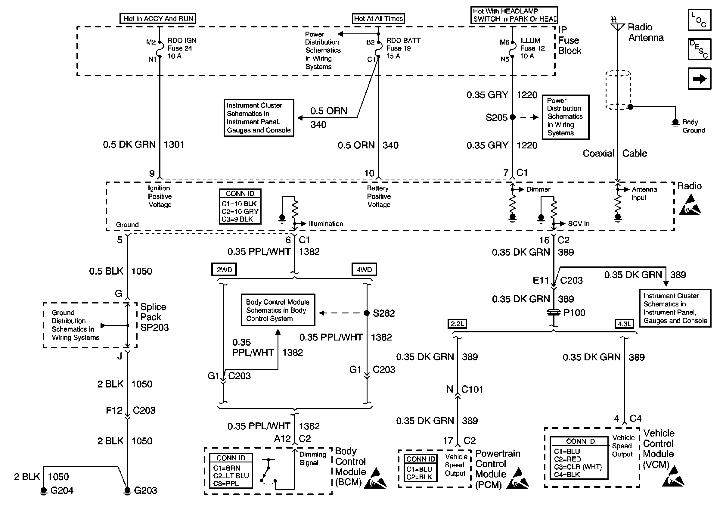
🢒 ILLUM, RDO IGN and RDO BATT Fuses and VSS Signal
ILLUM, RDO IGN and RDO BATT Fuses and VSS Signal
ILLUM, RDO IGN and RDO BATT Fuses and VSS Signal
Entertainment Components
Radio/Audio System Circuit Description
Speaker Outputs (Extended Cab w/o 3rd Door)
AUX PWR, RDO BATT, HDLP SW Fuses and Inadvertent Power Lamp Relay
Power
ILLUM Fuse Power
Entertainment Connector End Views
Handling ESD Sensitive Parts Notice
G203 and G204
VCM/PCM and Data Link Connector (DLC)
PCM/VCM
Body Control System Connector End Views
Handling ESD Sensitive Parts Notice
Powertrain Control Module Connector End Views
Handling ESD Sensitive Parts Notice
VCM Connector End Views
Handling ESD Sensitive Parts Notice