GM Service Manual Online
For 1990-2009 cars only

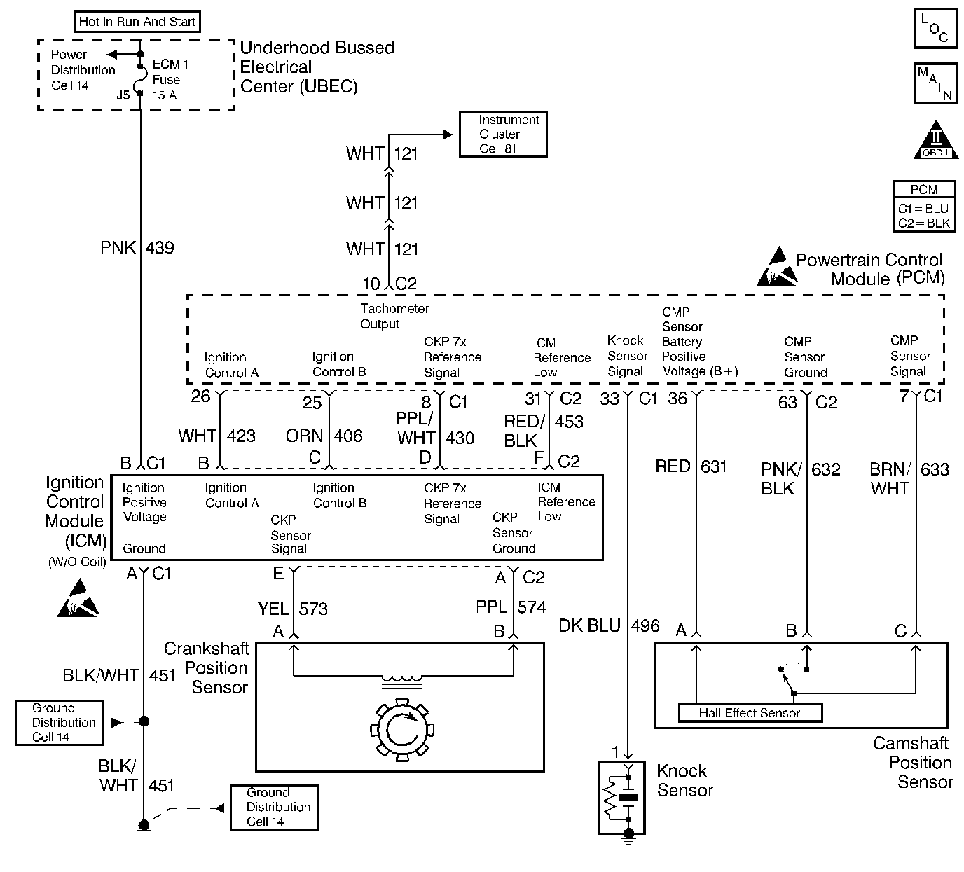
Object Number: 211171  Size: LF
Engine Controls Components
Ignition Controls
OBD II Symbol Description Notice
Powertrain Control Module Connector End Views
Handling ESD Sensitive Parts Notice
Handling ESD Sensitive Parts Notice

System Description

The powertrain control module (PCM) monitors both the crankshaft and camshaft position in order to detect engine misfire. The PCM looks for the rapid decrease in crankshaft speed associated with engine misfire once every 100 camshaft revolutions. The PCM may require that several consecutive misfire conditions are detected before storing this DTC and illuminating the MIL. Under light misfire conditions, the PCM may require more than one trip to set this DTC. Under severe misfire, the PCM flashes the MIL. A flashing MIL signals that a misfire capable of damaging the catalytic converter is detected. The torque converter clutch is disabled momentarily to determine if the misfire was due to a rough road condition (automatic transmission only).

Conditions for Running the DTC

    • DTCs P0105, P0107, P0112, P0113, P0117, P0118, P0122, P0123, P0125, P0131, P0132, P0133, P0134, P0171, P0172, P0325, P0335, P0341, P0342, P0502, P0503, P0506, P0507, P0601, P0740, P0742, P1133, and P1621 are not set.
    • The engine speed is between 469 RPM and 5900 RPM.
    • The battery voltage is between 9 volts and 17 volts.
    • The engine coolant temperature (ECT) is between -7°C (20°F) and 123°C (254°F).
    • The engine has been running more than 5 seconds.
    • The throttle position (TP) has not increased more than 8 percent in 1 second.
    • The TP has not decreased more than 1.5 percent in 1 second.

Conditions for Setting the DTC

The misfire total is more than 8 counts.

Action Taken When the DTC Sets

The malfunction indicator lamp (MIL) will illuminate if the fault is active within the same conditions for two out of eighty ignition cycles when there is misfire.

OR

The MIL will illuminate after two consecutive ignition cycles in which the diagnostic runs with the fault active.

OR

    • The MIL will illuminate immediately and flash if a misfire is severe enough to cause catalyst damage.
    • The torque converter clutch (TCC) will disable whenever a misfire is being detected with or without a misfire DTC set--automatic transmission only.
    • The PCM will record the operating conditions at the time the diagnostic fails. The Freeze Frame and Failure Records buffers will store this information.
    • A history DTC is stored.

Conditions for Clearing the MIL/DTC

    • The MIL will turn OFF after 3 consecutive ignition cycles in which the diagnostic runs without a fault within the Freeze Frame conditions that the DTC failed.
    • A history DTC will clear after 40 consecutive warm up cycles without a fault.
    • A scan tool can clear the DTCs.

Diagnostic Aids

An intermittent DTC can also be the result of a defective reluctor wheel. Remove the crankshaft sensor and inspect the reluctor wheel through the crankshaft sensor mount hole. Check the porosity and the condition of the reluctor wheel.

Whenever the DTC is an intermittent, refer to the Driveability Symptom Tables.

Perform the fuel Injector Balance Test. Refer to Fuel Injector Balance Test .

Test Description

The numbers below refer to the step numbers on the diagnostic table.

  1. The misfire is considered random on all cylinders if, while viewing the misfire counters in the misfire data list, the misfire seems to move to different cylinders.

  2. The misfire is considered consistent if the misfire is occurring on the same cylinders consistently.

  3. When checking the spark at the spark plug wires, the spark should be consistent. A few sparks then nothing, is no spark.

Step

Action

Values

Yes

No

1

Important: Before clearing the DTCs, record the Freeze Frame and the Failure records for reference with a scan tool. This data will be lost when you use the Clear DTC information function.

Did you perform the Powertrain On-Board Diagnostic (OBD) System Check?

--

Go to Step 2

Go to Powertrain On Board Diagnostic (OBD) System Check

2

Install the scan tool.

Are there any other DTCs stored?

--

Go to the applicable DTC table

Go to Step 3

3

  1. Start the engine.
  2. Monitor the misfire counters in the misfire data list with a load on the engine. Refer to Freeze Frame Data.

Is the Misfire counter increasing?

--

Go to Step 5

Go to Step 4

4

  1. Turn OFF the engine.
  2. Use a spray bottle filled with water in order to wet down the secondary ignition system.
  3. Start the engine.
  4. Monitor the misfire counters in the misfire data list with a load on the engine.

Does the scan tool indicate a misfire is present?

--

Go to Electronic Ignition (EI) System Diagnosis

Go to Step 18

5

Is the misfire random on all cylinders?

--

Go to Step 10

Go to Step 6

6

Is the misfire consistent on specific cylinders?

--

Go to Step 7

--

7

  1. Turn OFF the ignition.
  2. Connect the J 26792 spark tester to the ignition wires of the cylinders indicating a misfire.
  3. Start and idle the engine.

Does the tester indicate spark is consistent on all tested ignition wires?

--

Go to Step 8

Go to Electronic Ignition (EI) System Diagnosis

8

  1. Remove the spark plugs from the cylinders that indicate a misfire. Refer to Spark Plug Replacement in Engine Electrical.
  2. Perform the Spark Plug Visual Diagnosis. Refer to Spark Plug Visual Diagnosis in Engine Electrical.

Did you find a problem?

--

Go to Step 17

Go to Step 9

9

  1. Install the spark plugs in the cylinders that were not indicating a misfire.
  2. Start the engine.
  3. Monitor the misfire counters in the misfire data list.

Did the misfires change cylinders?

--

Go to Step 15

Go to Step 11

10

  1. Perform the fuel system diagnostic. Refer to Fuel System Diagnosis .
  2. Repair as necessary.

Did you find a problem?

--

Go to Step 18

Go to Step 16

11

Perform the Fuel Injector Balance Test. Refer to Fuel Injector Balance Test .

Did you find a problem?

--

Go to Step 12

Go to Step 17

12

  1. Connect the injector test lampJ 34730-380 on the injector harness connector (PCM side).
  2. Crank the engine.

Does the injector test lamp flash for each injector?

--

Go to Fuel Injector Solenoid Coil Test - Engine Coolant Temperature Between 10-35 Degrees C (50-95 Degrees F) or Fuel Injector Solenoid Coil Test - Engine Coolant Temperature Outside 10-35 Degrees C (50-95 Degrees F)

Go to Step 13

13

Check the injector harness for a short to voltage between the PCM connector and the injector connector that failed the Balance Test using a DMM.

Is the voltage above the specified value?

0-1 V

Go to Step 14

Go to Step 16

14

Repair the short to voltage on the injector control circuit.

Is the action complete?

--

Go to step 19

--

15

Replace the spark plugs. Refer to Spark Plug Replacement in Engine Electrical.

Is the action complete?

--

Go to Step 19

--

16

Physically and visually check for these conditions in the following order:

  1. Contaminated fuel
  2. Fouled or damaged spark plugs
  3. Ignition coil and connections
  4. Restricted exhaust system
  5. PCM grounds

Repair as necessary.

Did you find a problem?

--

Go to Step 19

Go to Step 17

17

  1. Check for engine mechanical problems. Refer to Base Engine Misfire Diagnosis in Engine Mechanical.
  2. Repair as necessary.

Did you find a problem?

--

Go to Step 19

Go to Diagnostic Aids

18

Perform the CKP Variation Learn Procedure. Refer to Crankshaft Position System Variation Learn .

Is the action complete?

--

Go to Step 19

--

19

  1. Select DTC and clear DTC information function with a scan tool.
  2. Start the engine.
  3. Allow the engine to idle until the engine reaches normal operating temperature.
  4. Select DTC and the Specific DTC function.
  5. Enter the DTC number which was set.
  6. Operate the vehicle within the Conditions for Setting this DTC as specified in the supporting text.

Does the scan tool indicate that this diagnostic Ran and Passed?

--

Go to Step 20

Go to Step 2

20

Does the scan tool display any additional undiagnosed DTCs?

--

Go to the applicable DTC table

System OK