GM Service Manual Online
For 1990-2009 cars only
Makes
🢒
Chevrolet
🢒
1999
🢒
S10 - Electric
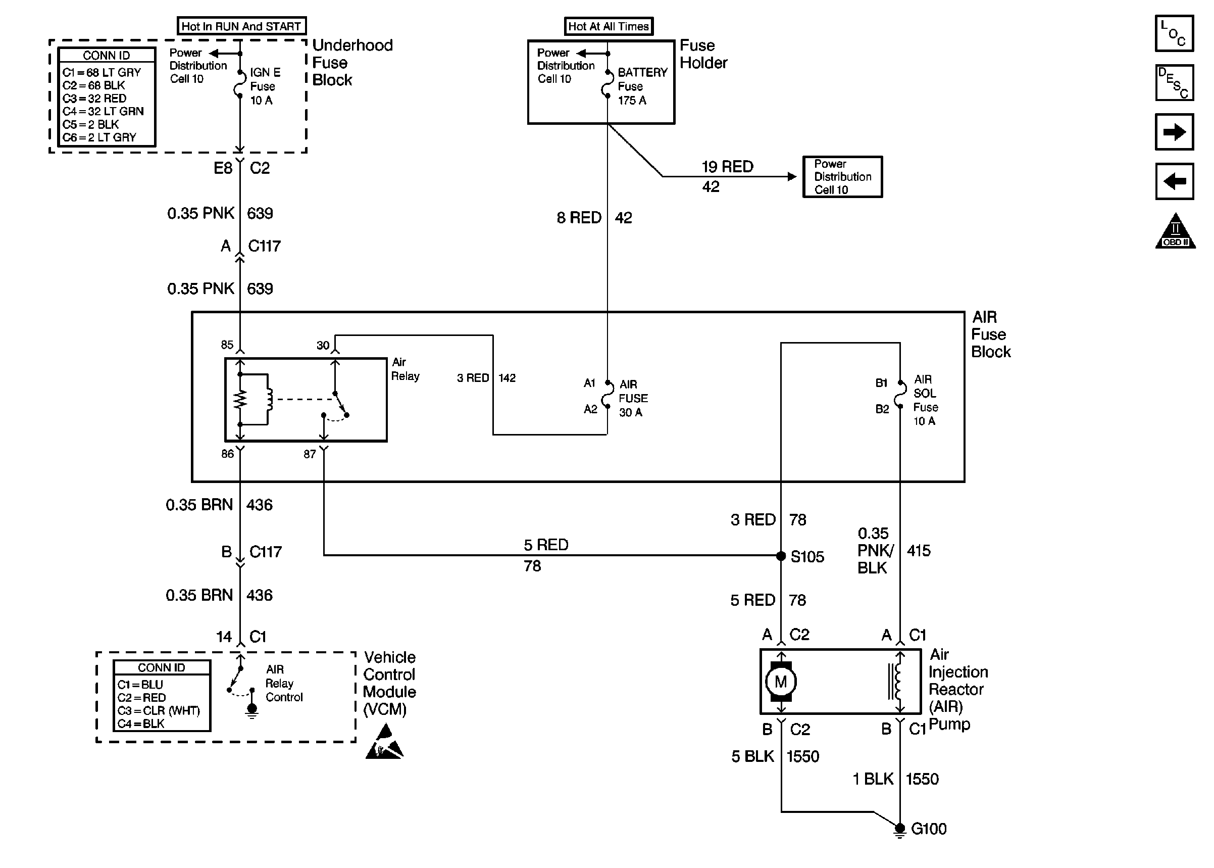
🢒 Cell 21: AIR Pump Control
Cell 21: AIR Pump Control
Cell 21: AIR Pump Control
Power and Grounding Connector End Views
Cell 10: IGN E, RDO IGN Fuses and Power Window Circuit Breaker
Cell 10: B+ Buss Bar
Cell 10: B+ Buss Bar
VCM Connector End Views
Handling ESD Sensitive Parts Notice
Engine Controls Components
Vehicle Control Module Description
Cell 21: Vehicle Speed Sensor
Cell 21: MAF Sensor and IAC Valve
OBD II Symbol Description Notice