GM Service Manual Online
For 1990-2009 cars only
Makes
🢒
Chevrolet
🢒
1999
🢒
S10 - Electric
🢒 Cell 21: Automatic Transmission Valve Controls
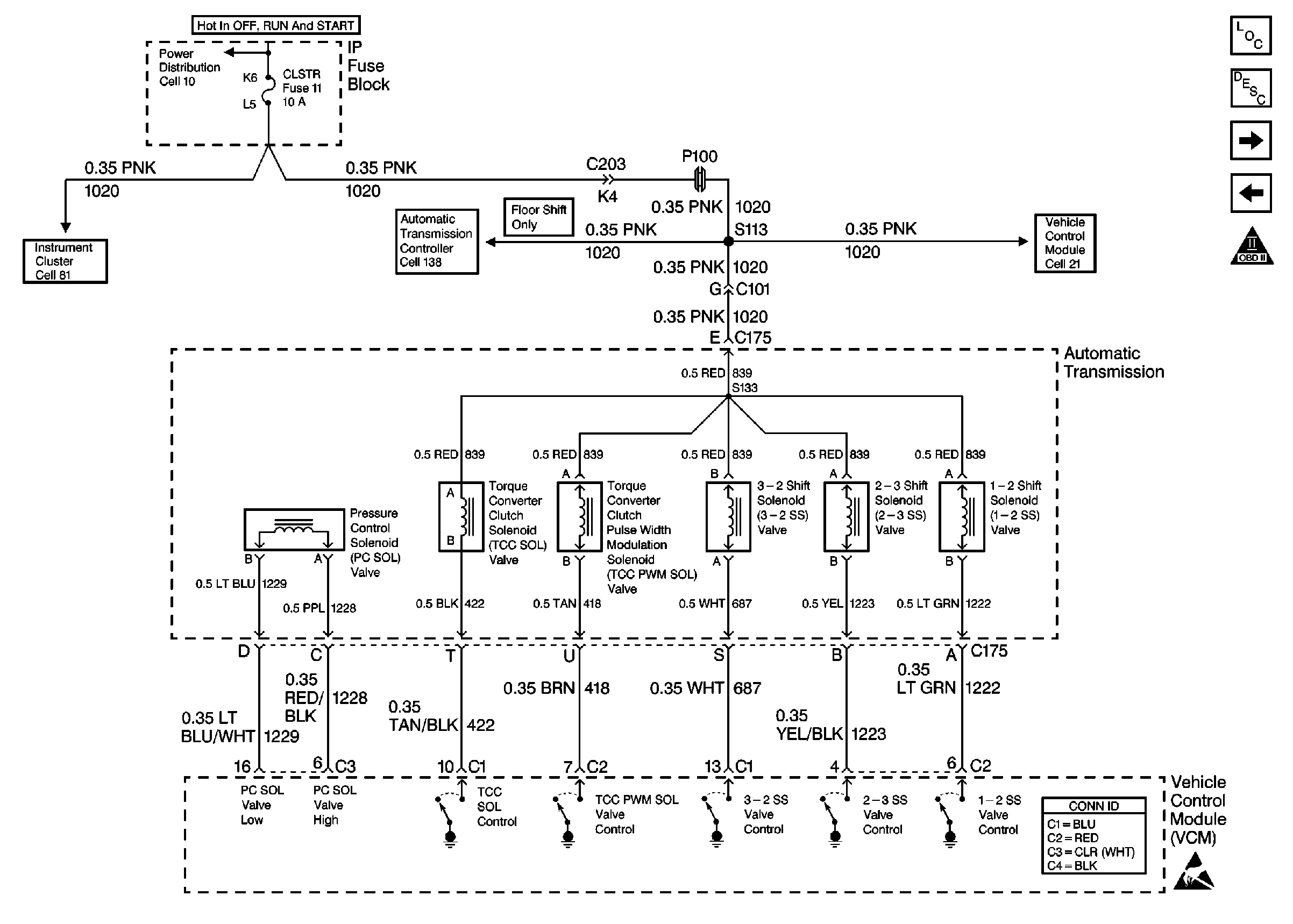
Cell 21: Automatic Transmission Valve Controls
Cell 21: Automatic Transmission Valve Controls
Handling Electrostatic Discharge Sensitive Parts Notice
Cell 10: CRANK and CLSTR Fuses
Cell 81: Power
Cell 138
Cell 21: VCM, CLSTR and 4WD Fuses
Engine Controls Components
Vehicle Control Module Description
Cell 21: Automatic Transmission Switch Inputs
Cell 21: Vehicle Speed Outputs and Driver Information Display
OBD II Symbol Description Notice
VCM Connector End Views
Handling ESD Sensitive Parts Notice