GM Service Manual Online
For 1990-2009 cars only
Makes
🢒
Chevrolet
🢒
1998
🢒
Tracker - 2WD
🢒
Body and Accessories
🢒
Wiring Systems
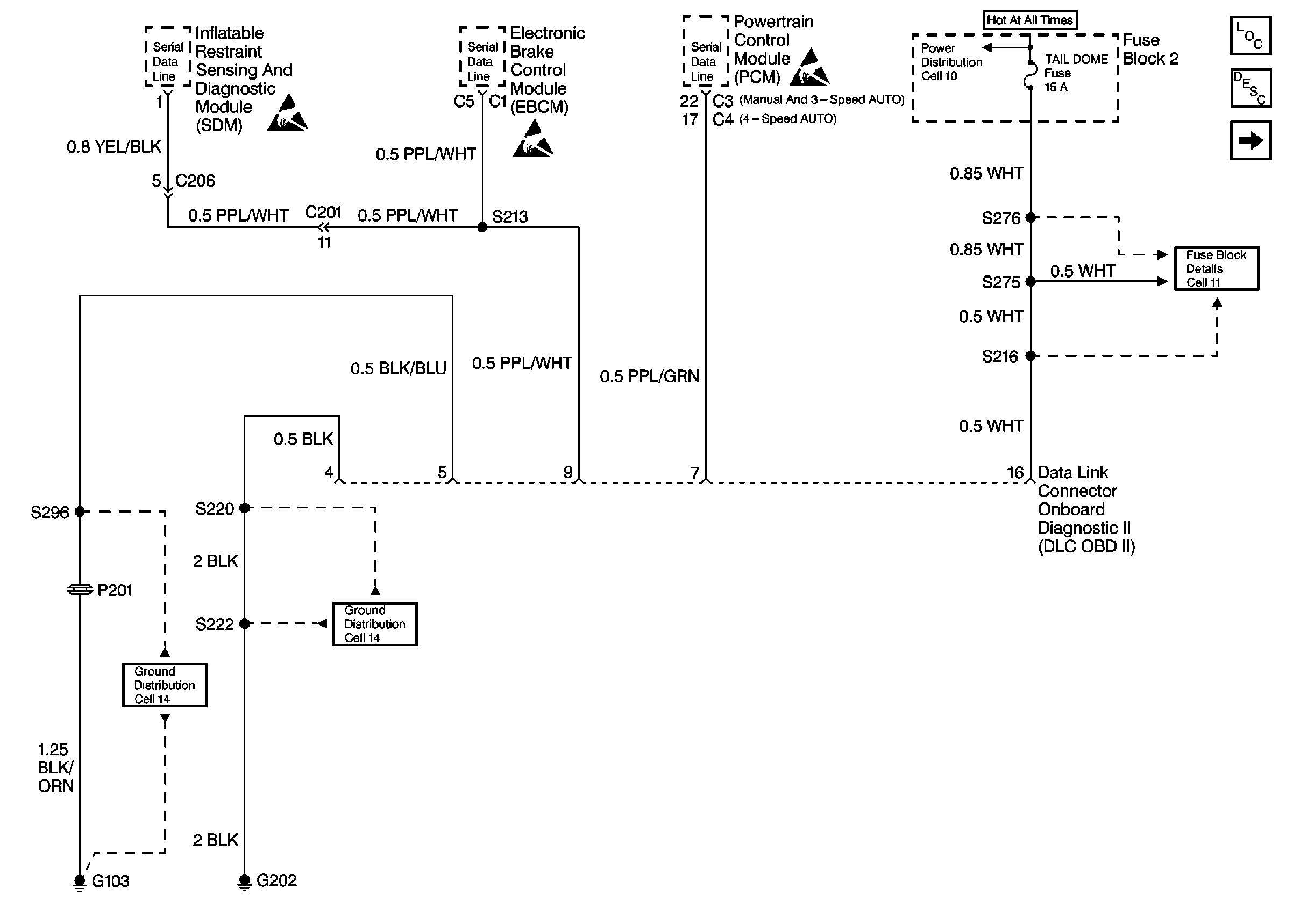
🢒 Data Link Connector Schematics
Figure
1:
Cell 50: EBCM and PCM
Data Link Communications Components
Cell 50: Duty Check DLC 1
Handling ESD Sensitive Parts Notice
Handling ESD Sensitive Parts Notice
Handling ESD Sensitive Parts Notice
Fuse Block Schematics
Ground Distribution Schematics
Ground Distribution Schematics
Data Link Connector Circuit Description
Figure
2:
Cell 50: Duty Check DLC 1
Data Link Communications Components
Cell 50: EBCM and PCM
Handling ESD Sensitive Parts Notice
Ground Distribution Schematics
Data Link Connector Circuit Description