GM Service Manual Online
For 1990-2009 cars only
Makes
🢒
Chevrolet
🢒
2000
🢒
Tracker - 2WD
🢒
Body and Accessories
🢒
Entertainment
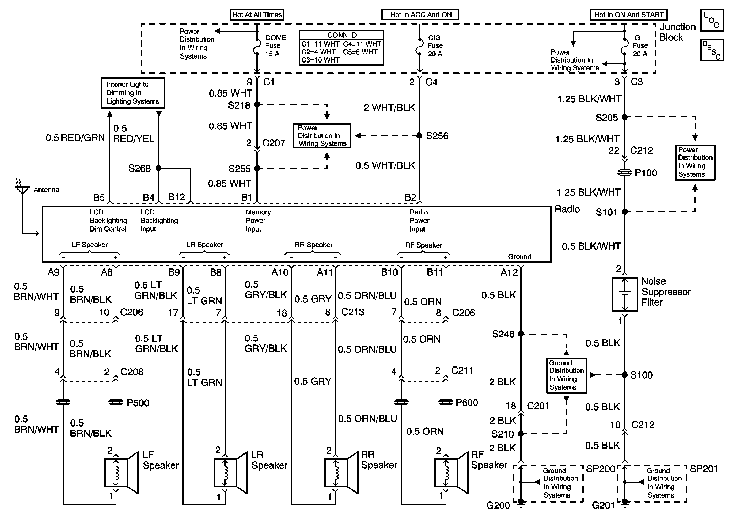
🢒 Radio/Audio System Schematics
Entertainment Components
Radio/Audio System Circuit Description
IG Fuse
G200 (1 of 2)
G201
G200 (1 of 2)
HAZ, D/L, TAIL, STOP and DOME Fuses
Instrument Panel Lamp Dimmer Control and Lamps