GM Service Manual Online
For 1990-2009 cars only
Makes
🢒
Chevrolet
🢒
2001
🢒
Tracker - 2WD
🢒 NO TITLE ENTERTAINMENT
NO TITLE ENTERTAINMENT
Master Electrical Component List
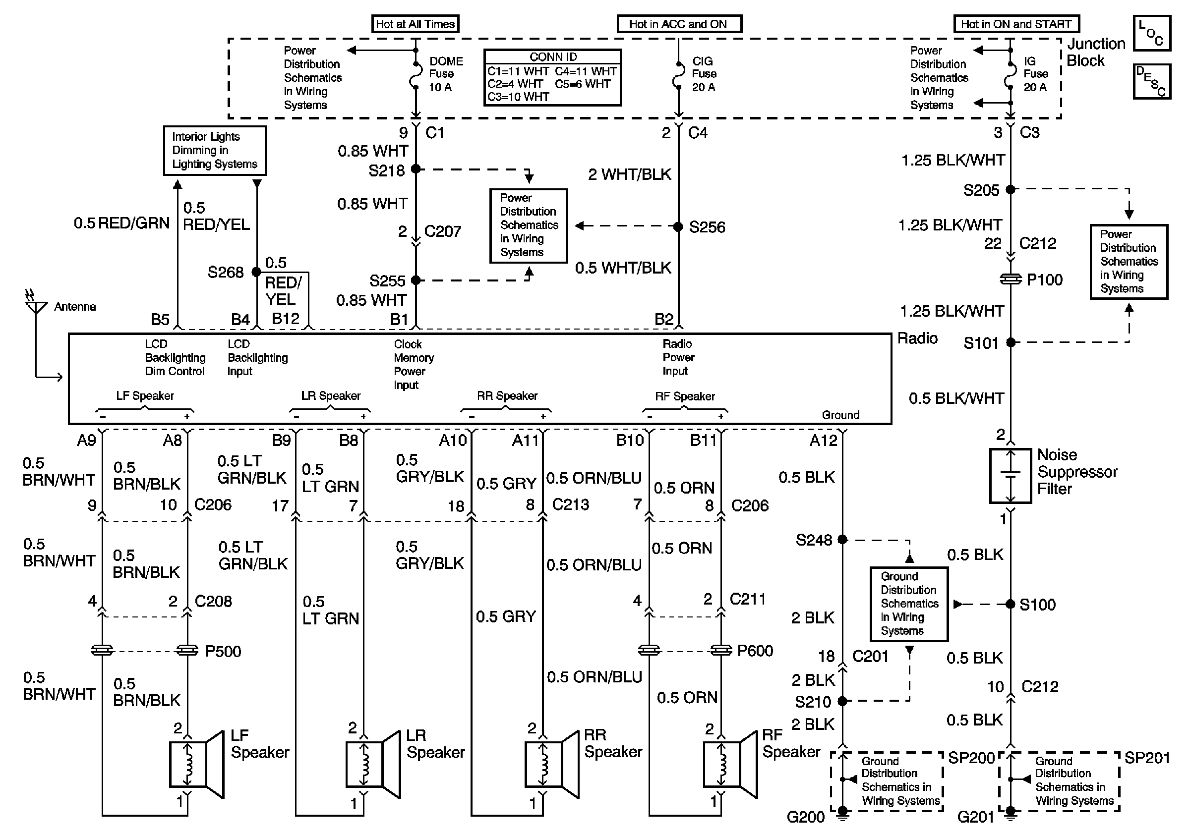
Radio/Audio System Description and Operation
IG Fuse
G201
G200 (2 of 2)
G200 (1 of 2)
CIG, DEF and P/W Fuses
HAZ, D/L, TAIL, Stop and Dome Fuses
HAZ, D/L, TAIL, Stop and Dome Fuses