GM Service Manual Online
For 1990-2009 cars only
Makes
🢒
Chevrolet
🢒
2002
🢒
Tracker - 2WD
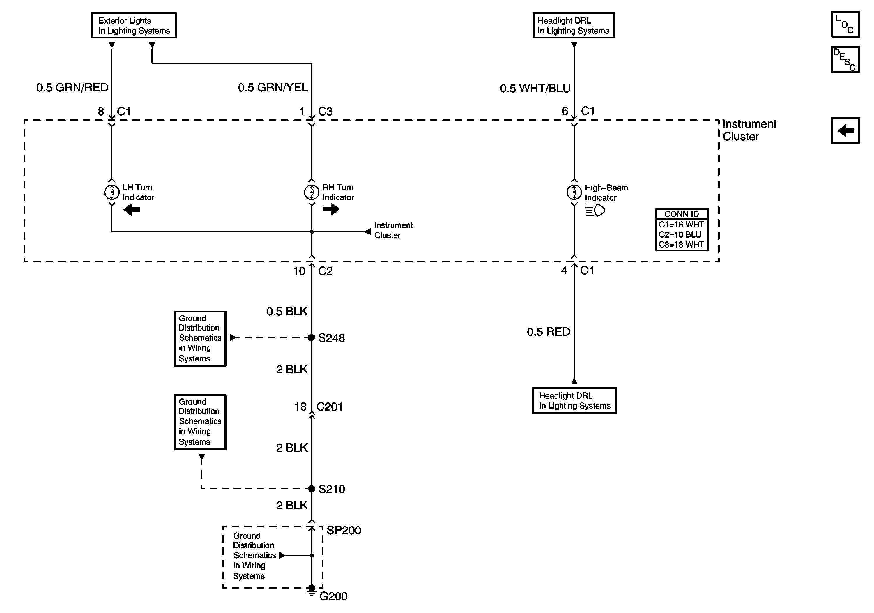
🢒 Turn Indicators, High-Beam Indicator
Turn Indicators, High-Beam Indicator
Turn Indicators, High-Beam Indicator
Master Electrical Component List
Instrument Cluster Description and Operation
ABS Indicator, Brake Indicator, Air Bag Indicator
Headlamps, (DRL) Diode
Headlamps, (DRL) Diode
G200 (1 of 2)
G200 (1 of 2)
G200 (2 of 2)
Hazard Switch, Turn/Hazard Flasher