GM Service Manual Online
For 1990-2009 cars only
Table 1: IAC Valve Terminal (Pin) Location

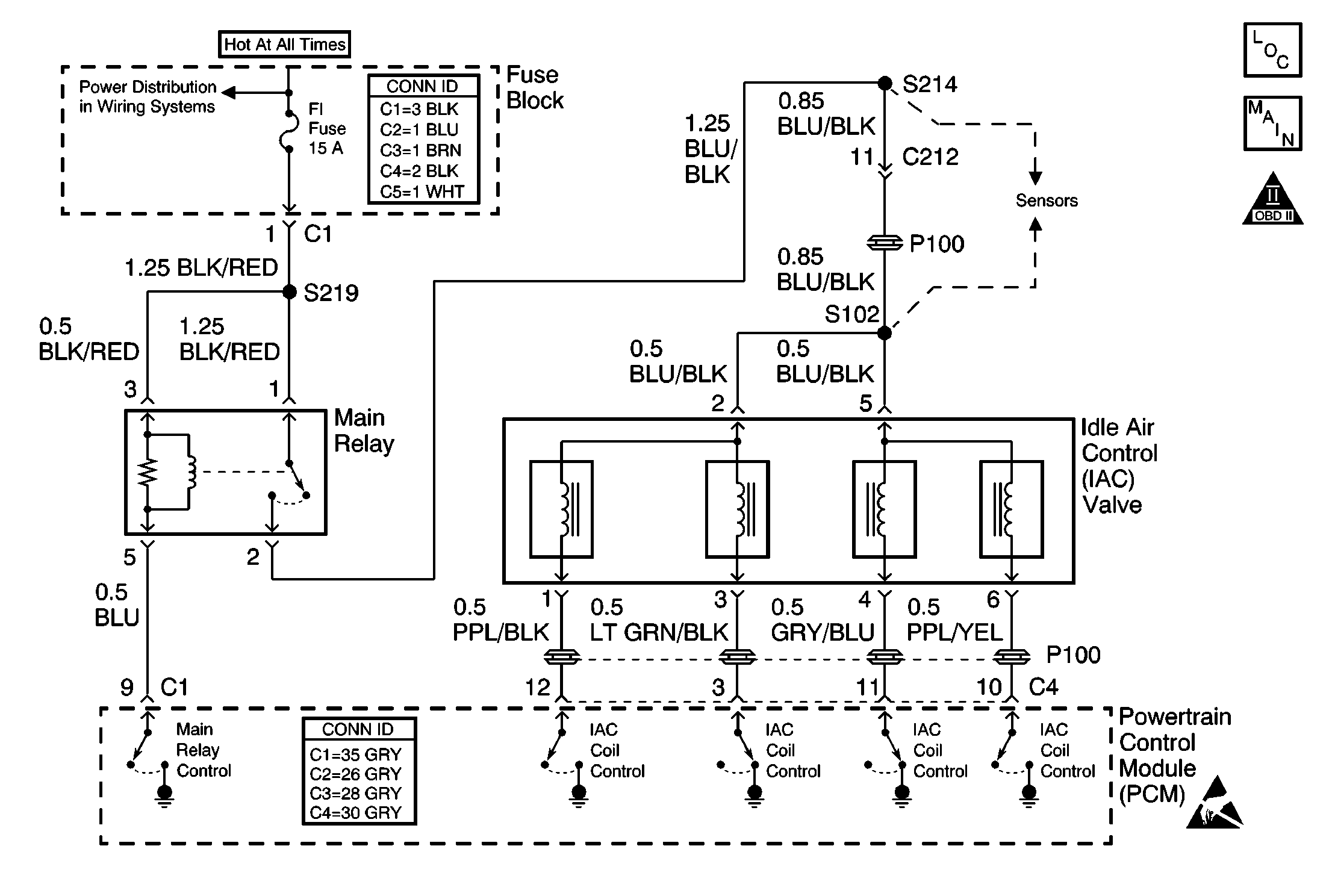
Object Number: 490624  Size: MF
IAC, MAF Sensor and VSS
OBD II Symbol Description Notice
Handling ESD Sensitive Parts Notice

Circuit Description

The powertrain control module (PCM) controls the idle air control (IAC) valve in order to regulate the air flow through the idle air bypass passage. The amount of air flowing through the idle air bypass passage determines the idle speed. The PCM directs the IAC valve according to changes in the engine load. A stalling or poor idle concern may be caused by the IAC valve not operating properly.

Conditions for Running the DTC

    • The barometric pressure (BARO) is more than 75 kPa.
    • The intake air temperature is more than -8°C (+18°F).
    • The engine coolant temperature is more than 70°C (158°F).
    • The engine is running in Closed Loop.
    • The throttle is closed.
    • The A/C is Off.
    • The power steering pressure (PSP) switch is Off.

Conditions for Setting the DTC

The actual engine speed is 100 RPM less than the target engine speed value for more than 20 seconds.

OR:

The actual engine speed is 200 RPM more than the target engine speed value for more than 20 seconds.

Action Taken When the DTC Sets

    • The PCM illuminates the malfunction indicator lamp (MIL) after 2 consecutive ignition cycles in which the diagnostic runs with the fault active.
    • The PCM records the operating conditions at the time the diagnostic fails. This information is stored in the Freeze Frame buffer.

Conditions for Clearing the MIL/DTC

    • The MIL turns off after 3 consecutively passing trips without a fault present.
    • A history DTC clears after 40 consecutive warm-up cycles without a fault.
    • Perform the scan tool Clear DTC Information function.

Diagnostic Aids

The IAC Duty Cycle parameter of the scan tool will appear fixed when a Current or Pending DTC P0505 is set. Clear the DTC in order to observe present time IAC Duty Cycle readings.

If the DTC P0505 is intermittent, driving the vehicle under the following conditions can verify whether the fault is present. Perform the scan tool Clear DTC Information function. Road test the vehicle while monitoring the DTC P0505 diagnostic on the scan tool under the Not Ran Since Code Cleared selection in the DTC Information menu. If DTC P0505 appears in the Not Ran Since Code Cleared list, the P0505 diagnostic has not yet run. When the DTC P0505 does not appear in the Not Ran Since Code Cleared list, the P0505 diagnostic has run. If the MIL is NOT illuminated , and there is no Pending DTC Status in DTC Information, the P0505 diagnostic has passed. The DTCs MUST be cleared in order to view the Current Status of the Not Ran Since Code Cleared list. DO NOT forget that the Not Ran Since Code Cleared list only indicates that the test has run, not whether the test passed or failed. The DTC Information screen must be checked for Current or Pending status in order to determine the outcome of the diagnostic test involved.

An intermittent malfunction may be caused by a fault in the IAC system electrical circuits. Check for the following conditions:

    • Any backed-out terminals
    • Any improper mating of terminals
    • Any broken electrical connector locks
    • Any improperly formed or damaged terminals
    • Any faulty terminal-to-wire connections
    • Any physical damage to the wiring harness
    • A broken wire inside the insulation
    • Any corrosion of the electrical connections, the splices, or the terminals

Use the following table in order to locate the correct terminals to test during diagnosis. The table layout corresponds to the pin location of the IAC valve electrical terminals.

IAC Valve Terminal (Pin) Location

Lock Tab

3

2

1

6

5

4

Test Description

The numbers below refer to the step numbers in the diagnostic table.

  1. The Powertrain OBD System Check prompts the technician to complete some basic checks and store the Freeze Frame data on the scan tool if applicable. This creates an electronic copy of the data taken when the fault occurred. The information is then stored in the scan tool for later reference.

  2. This step prompts the technician to check for any condition that can affect the ability of the IAC valve to control engine idle speed. A DTC P0505 can set even if there is no fault in the IAC system. Any condition that can affect the idle speed of the engine must be repaired first, in order to enable proper diagnosis of the DTC P0505.

  3. This step tests whether the PCM can operate the IAC valve with the scan tool. The IAC valve can be commanded to increase and/or decrease engine speed by using the scan tool RPM Control function. The RPM Control function of the scan tool is disabled when any DTCs are set, and when the engine temperature is less than the normal operating temperature of 80°C (176°F).

  4. This step checks whether the malfunction that caused the DTC P0505 is still present. Operating the vehicle under these conditions will verify whether the fault is present. After performing the scan tool Clear DTC Information function, the DTC P0505 diagnostic can be monitored on the scan tool under the Not Ran Since Code Cleared selection in the DTC Information menu. If DTC P0505 appears in the Not Ran Since Code Cleared list, the DTC P0505 diagnostic has not yet run. When DTC P0505 does not appear in the Not Ran Since Code Cleared list, the DTC P0505 diagnostic has run. If the MIL is NOT illuminated and there is no Pending DTC Status in DTC Information, the P0505 diagnostic has passed. The DTCs MUST be cleared in order to view the Current Status of the Not Ran Since Code Cleared list. DO NOT forget that the Not Ran Since Code Cleared list only indicates that the test has run, not whether the test passed or failed. The DTC Information screen must be checked for Current or Pending status in order to determine the outcome of the diagnostic test involved.

  5. This step checks the electrical circuits between the IAC valve and the PCM.

  6. This step determines whether the PCM is attempting to control the IAC valve. Each IAC coil control circuit should indicate a high voltage of 12 volts or more and then a low voltage of 0.0-1.0 volts as the PCM commands changes in the engine speed. Remember to clear any DTCs and run the engine until the engine reaches a normal operating temperature before attempting RPM control with the scan tool.

  7. This step checks determines if the malfunction that caused DTC P0505 is still present. Road testing the vehicle under these conditions will verify whether the fault is present. After performing the scan tool Clear DTC Information function, the DTC P0505 diagnostic can be monitored on the scan tool under the Not Ran Since Code Cleared selection in the DTC Information menu. If DTC P0505 appears in the Not Ran Since Code Cleared list, the DTC P0505 diagnostic has not yet run. When DTC P0505 does not appear in the Not Ran Since Code Cleared list, the DTC P0505 diagnostic has run. If the MIL is NOT illuminated and there is no Pending DTC Status in DTC Information, the P0505 diagnostic has passed. The DTCs MUST be cleared in order to view the Current Status of the Not Ran Since Code Cleared list. DO NOT forget that the Not Ran Since Code Cleared list only indicates that the test has run, not whether the test passed or failed. The DTC Information screen must be checked for Current or Pending status in order to determine the outcome of the diagnostic test involved.

Step

Action

Value(s)

Yes

No

1

Was the On-Board Diagnostic (OBD) System Check performed?

--

Go to Step 2

Go to Powertrain On Board Diagnostic (OBD) System Check

2

  1. Inspect the engine for any of the following conditions:
  2. • A stuck or binding throttle valve, accelerator cable, or accelerator pedal
    • Any vacuum or intake air leaks
    • An EGR or EVAP system malfunction
    • An incorrect throttle position (TP) sensor, engine coolant temperature (ECT) sensor, or mass air flow (MAF) sensor input
  3. Repair as necessary.

Was a repair necessary?

--

Go to Step 5

Go to Step 3

3

  1. Turn ON the ignition, leaving the engine off.
  2. Perform the scan tool Clear DTC Information function.
  3. Start the engine.
  4. Run the engine for 1 minute.
  5. Check for DTCs.

Is there a Current or Pending DTC P0505 set?

--

Go to Step 7

Go to Step 4

4

  1. Start the engine.
  2. Operate the engine at a normal operating temperature.
  3. Select RPM Control, under IAC System, in the Special Functions menu of the scan tool.
  4. Command the IAC valve to increase and decrease the engine speed with the scan tool.

Does the engine speed increase and decrease as commanded by the scan tool?

--

Go to Step 5

Go to Step 7

5

  1. Turn ON the ignition, leaving the engine off.
  2. Perform the scan tool Clear DTC Information function.
  3. Operate the vehicle within the Freeze Frame conditions as specified or until the DTC P0505 diagnostic test has run. Refer to the Test Description.

Is DTC P0505 set?

--

Go to Step 7

Go to Step 6

6

  1. Start the engine.
  2. Turn OFF all accessories.
  3. Operate the engine at a normal operating temperature.
  4. Observe the Engine Speed and the IAC Duty Cycle parameters on the scan tool.

Are the Engine Speed and the IAC Duty Cycle parameters within the specified ranges?

700-800 RPM in P/N

10% -30% IAC Duty Cycle

System OK

Go to Rough, Unstable, or Incorrect Idle and Stalling

7

  1. Turn OFF the ignition.
  2. Disconnect the IAC valve electrical connector.
  3. Turn ON the ignition, leaving the engine off.
  4. Probe the harness side of both IAC valve ignition positive voltage circuits with a test lamp connected to ground.

Does the test lamp illuminate for both circuits?

--

Go to Step 8

Go to Step 11

8

  1. Measure the resistance of the following IAC valve coil windings with a digital multimeter (DMM):
  2. • Between pin 1 and pin 2
    • Between pin 2 and pin 3
    • Between pin 5 and pin 6
    • Between pin 4 and pin 5
  3. Refer to the IAC Valve Terminal Identification table in Diagnostic Aids.

Are the resistances within the specified range?

35-43 ohms at 20°C (68°F)

Go to Step 9

Go to Step 14

9

  1. Turn OFF the ignition.
  2. Connect the IAC valve electrical connector.
  3. Disconnect the PCM electrical connector C4.
  4. Turn ON the ignition, leaving the engine off.
  5. Measure the voltage of each IAC coil control circuit at the harness side of the PCM connector C4 with a DMM connected to ground.

Is the voltage of each IAC Coil Control circuit more than the specified value?

12 V

Go to Step 10

Go to Step 12

10

  1. Turn OFF the ignition.
  2. Connect the PCM electrical connector C4.
  3. Start the engine.
  4. Run the engine until a normal operating temperature is attained.
  5. Backprobe each IAC coil control circuit at the PCM with a DMM to connected ground.
  6. Observe the voltage display on the DMM for each IAC coil control circuit while increasing and decreasing the engine speed with the scan tool RPM Control function.

Does the voltage of each IAC coil control circuit switch from high to low with the increase and decrease in the engine speed?

--

Go to Step 13

Go to Step 15

11

Repair the high resistance or the open in the ignition positive voltage circuit. Refer to Wiring Repairs in Wiring Systems.

Is the action complete?

--

Go to Step 16

--

12

Repair the short to ground, an open circuit, or a high resistance in any IAC coil control circuit that did not measure at least 12 volts in Step 10. Refer to Wiring Repairs in Wiring Systems.

Is the action complete?

--

Go to Step 16

--

13

  1. Remove the IAC valve. Refer to Idle Air Control Valve Replacement .
  2. Inspect the idle air bypass passage for restrictions or blockage.
  3. Repair as necessary.

Was a repair necessary?

--

Go to Step 16

Go to Step 14

14

Replace the IAC valve. Refer to Idle Air Control Valve Replacement .

Is the action complete?

--

Go to Step 16

--

15

Important: The replacement PCM must be programmed.

Replace the PCM. Refer to Powertrain Control Module Replacement/Programming .

Is the action complete?

--

Go to Step 16

--

16

  1. Perform the scan tool Clear DTC Information function.
  2. Road test the vehicle within the Freeze Frame conditions as specified or until the DTC P0505 diagnostic test has run. Refer to the test description.
  3. Review the scan tool data and check for DTCs. The repair is complete if no DTCs are stored.

Are any DTCs displayed on the scan tool?

--

Go to Diagnostic Trouble Code (DTC) List

System OK