GM Service Manual Online
For 1990-2009 cars only
Makes
🢒
Chevrolet
🢒
2002
🢒
TrailBlazer - 2WD
🢒
Engine
🢒
Engine Electrical
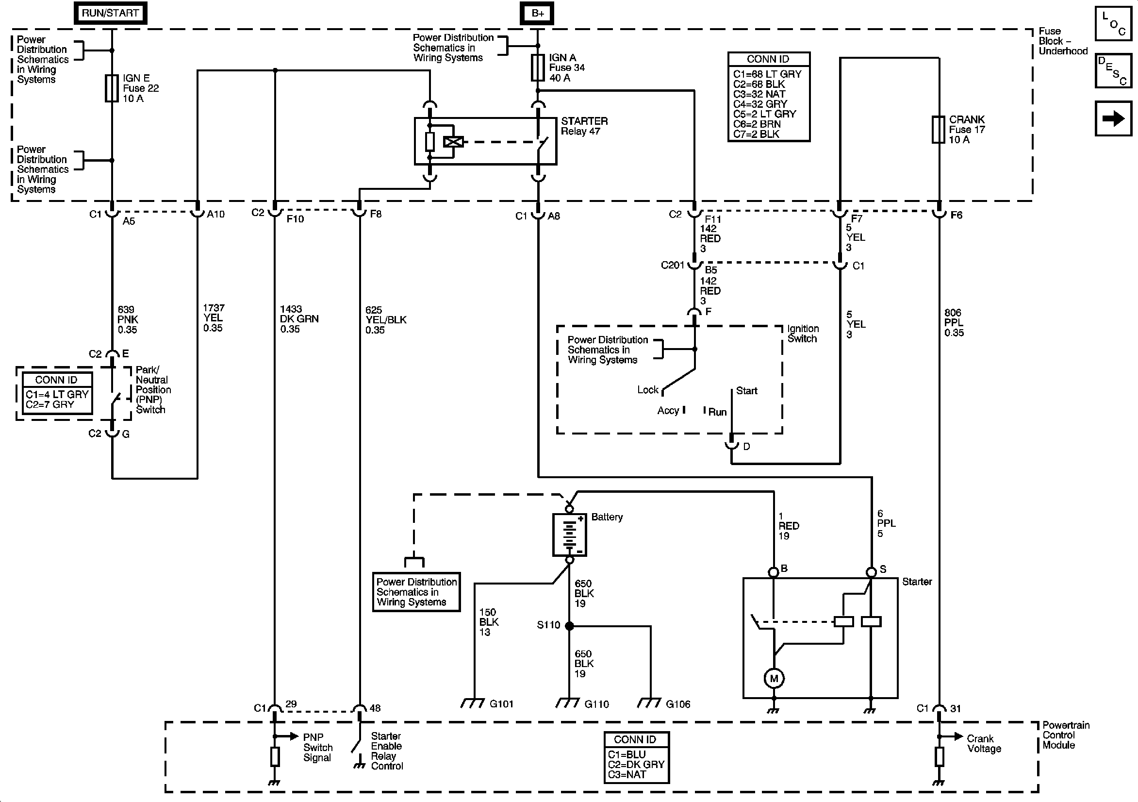
🢒 Starting and Charging Schematics
Figure
1:
Starting System
Master Electrical Component List
Starting System Description and Operation
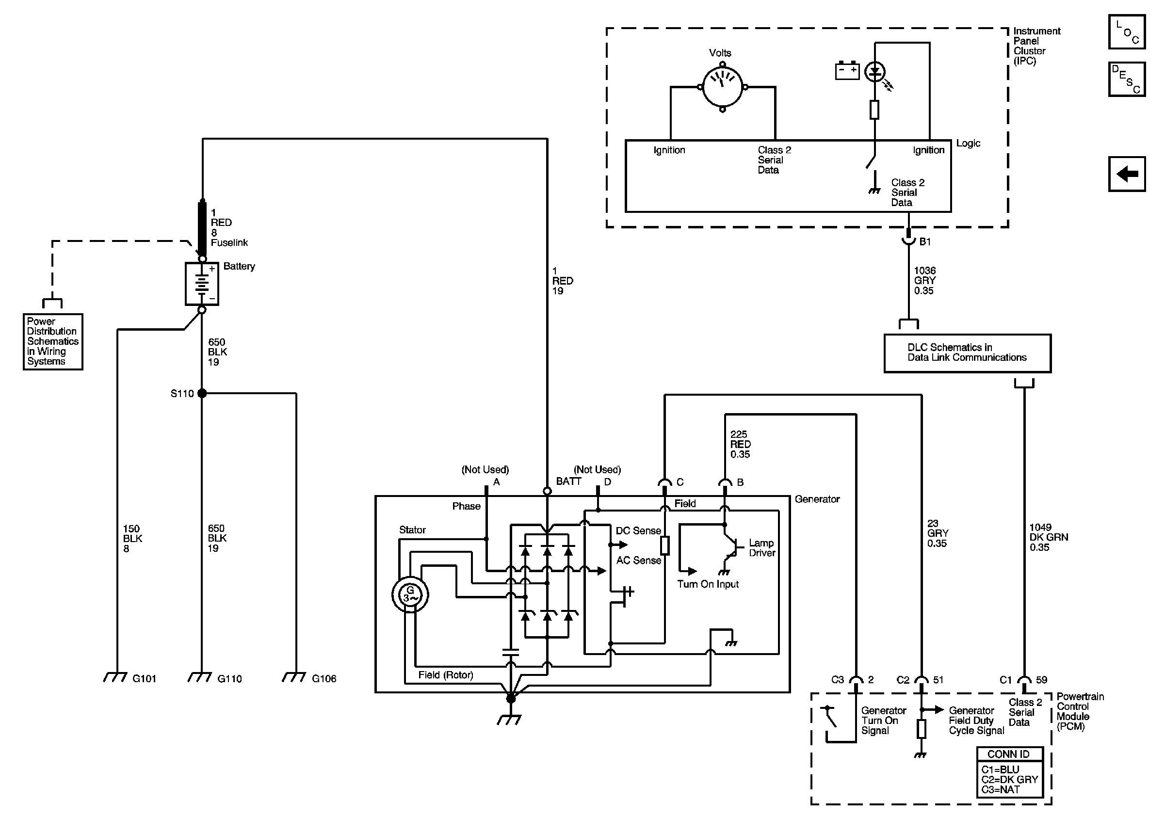
Charging System
ACCY/RUN and RUN/START Bus Bars
IGN E, TBC IGN1, BACK UP, BTSI, and TRLR B/U Fuses
B+ Bus - Underhood Fuse Block
ACCY/RUN/START, RUN, and START Bus Bars
B+ Bus - Underhood Fuse Block
Figure
2:
Charging System
Master Electrical Component List
Charging System Description and Operation
Starting System
B+ Bus - Underhood Fuse Block
DLC and SP205