GM Service Manual Online
For 1990-2009 cars only
Makes
🢒
Chevrolet
🢒
2000
🢒
Venture
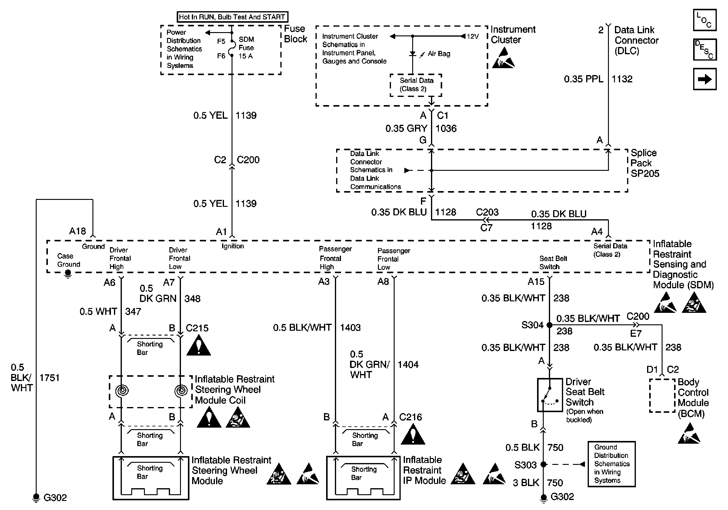
🢒 Power, Ground, DLC, and SIR Lamp
Power, Ground, DLC, and SIR Lamp
Power, Ground, DLC, and SIR Lamp
SIR Components
SIR System Operation
Sensors, Pretensioners, and Side Air Bags
Handling ESD Sensitive Parts Notice
Handling ESD Sensitive Parts Notice
Handling ESD Sensitive Parts Notice
Handling ESD Sensitive Parts Notice
Handling ESD Sensitive Parts Notice
SIR Handling Caution
SIR Handling Caution
SIR Handling Caution
SIR Handling Caution
IGN, SIR, T/S/G, Cruise, and PCM/Pass Key 1 Cluster Fuses
Hardwire Indicators
DLC Schematic
Cell 14: G302