GM Service Manual Online
For 1990-2009 cars only
Makes
🢒
Chevrolet
🢒
2000
🢒
Venture
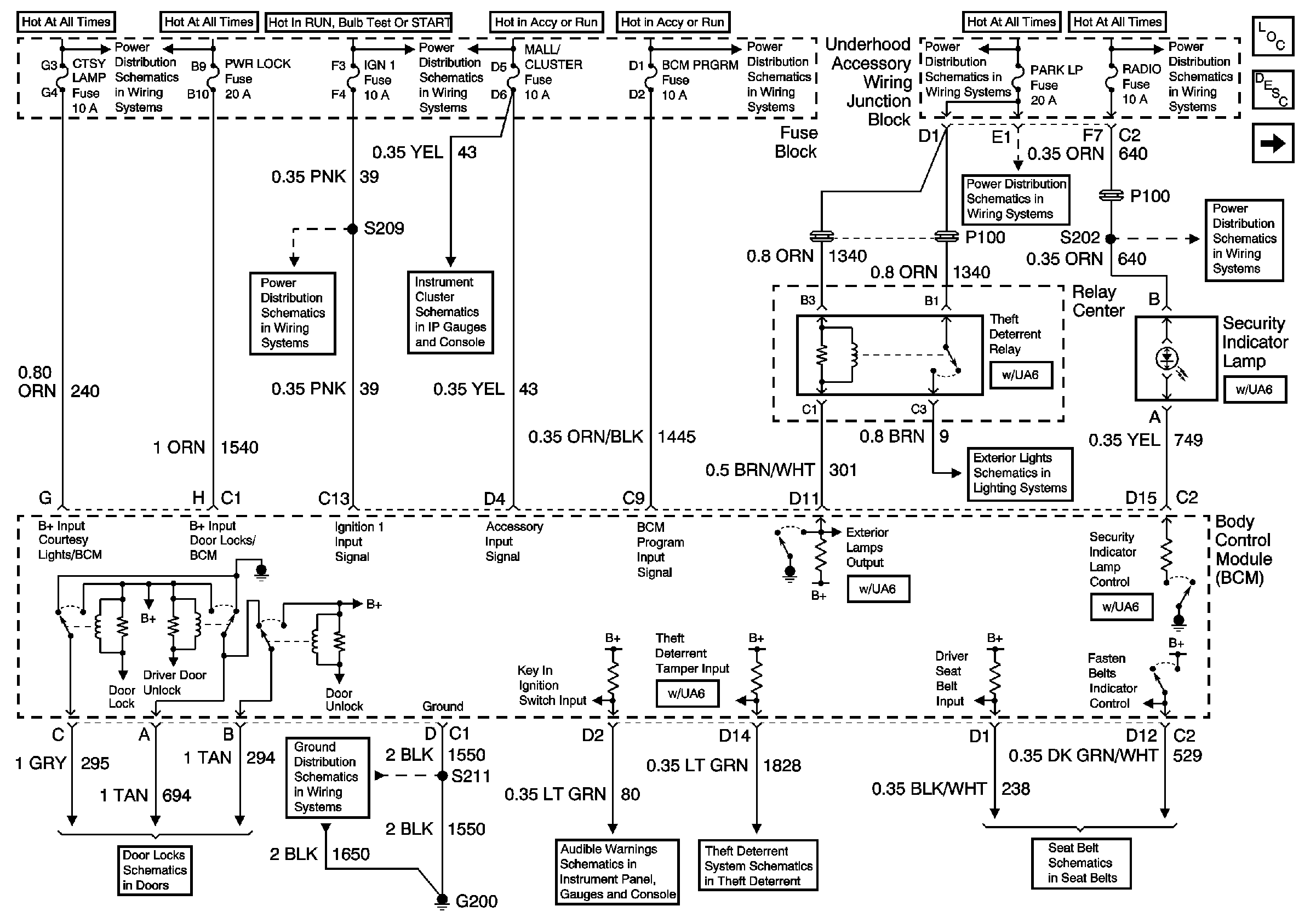
🢒 Cell 51: BCM: Ignition Input, Door Locks, Exterior Lamps Output
Cell 51: BCM: Ignition Input, Door Locks, Exterior Lamps Output
Cell 51: BCM: Ignition Input, Door Locks, Exterior Lamps Output
Body Control Module Components
Body Control System Circuit Description
Cell 51: BCM: Interior Lights On Request, Horn Control
EBCM, BATT Main 1 and Radio Fuses
EBCM, BATT Main 1 and Radio Fuses
EBCM, BATT Main 1 and Radio Fuses
Ignition Switch, IGN Main 2, BCM PRORM, RR WPR/WSHR, MALL/Cluster and FRT/WPR/WSHR Fuses
IGN, SIR, T/S/G, Cruise, and PCM/Pass Key 1 Cluster Fuses
Cluster BATT, RR PWR SCKT, PWR Lock, Rap Relay, CTSY Lamp, FRT PWR SCKT, Cigar/DLC and PWR Mirror Fuses
IGN, SIR, T/S/G, Cruise, and PCM/Pass Key 1 Cluster Fuses
Ignition Switch, IGN Main 2, BCM PRORM, RR WPR/WSHR, MALL/Cluster and FRT/WPR/WSHR Fuses
EBCM, BATT Main 1 and Radio Fuses
Cell 110: License Lamps, Relay Center
Door Lock Switches
Cell 14: G200
00 UVAN IP Aud Warning Schematic Figure SIO
Cell 133: G200, G302
00 U-Van Seat Belts Schematics