GM Service Manual Online
For 1990-2009 cars only
Makes
🢒
Chevrolet
🢒
2000
🢒
Venture
🢒 Cell 133: G200, G302
Cell 133: G200, G302
Cell 133: G200, G302
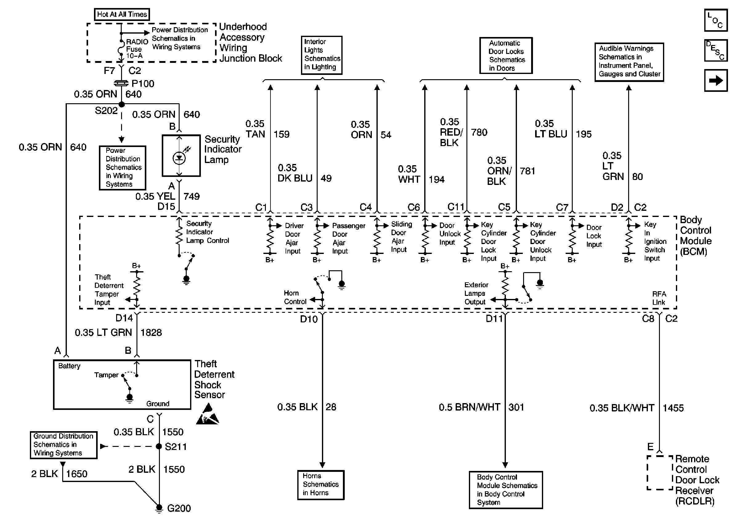
Theft Deterrent System Components
Content Theft Deterrent (CTD) Circuit Description
Pass Key III Module
00 UVAN IP Aud Warning Schematic Figure SIO
Door Lock Switches
Interior Lights Schematics (Cell 114: Door Locks, Sliding Door Jamb SwiTches, Liftgate Door Lock)
EBCM, BATT Main 1 and Radio Fuses
EBCM, BATT Main 1 and Radio Fuses
Cell 14: G200
Handling ESD Sensitive Parts Notice
Horns
Cell 51: BCM: Ignition Input, Door Locks, Exterior Lamps Output