GM Service Manual Online
For 1990-2009 cars only
Makes
🢒
Chevrolet
🢒
1998
🢒
Venture Ext.
🢒
Engine
🢒
Engine Electrical
🢒 Starting and Charging Schematics
Figure
1:
Engine Electrical Components
Starting System Circuit Description
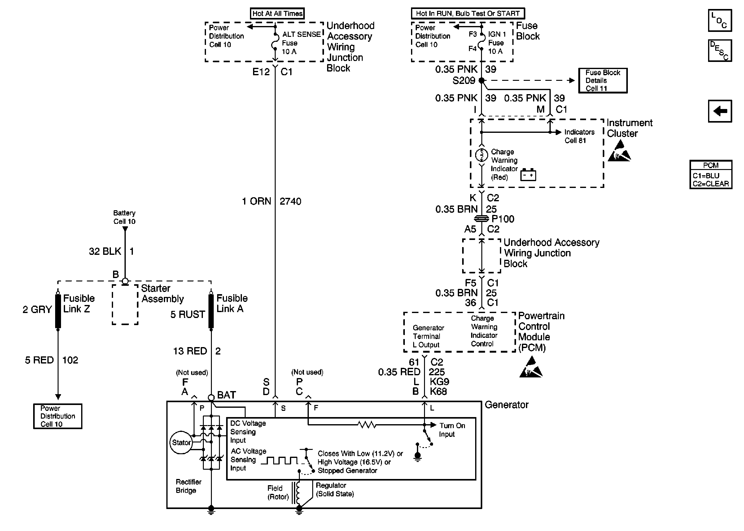
Charging Schematic 98 U Van
SIR Handling Caution
Power Distribution Schematics
Figure
2:
Engine Electrical Components
Charging System Circuit Description
Starter Schematic 98 U Van
OBD II Symbol Description Notice
Handling ESD Sensitive Parts Notice
Handling ESD Sensitive Parts Notice
Fuse Block Schematics
Power Distribution Schematics
Power Distribution Schematics
Power Distribution Schematics