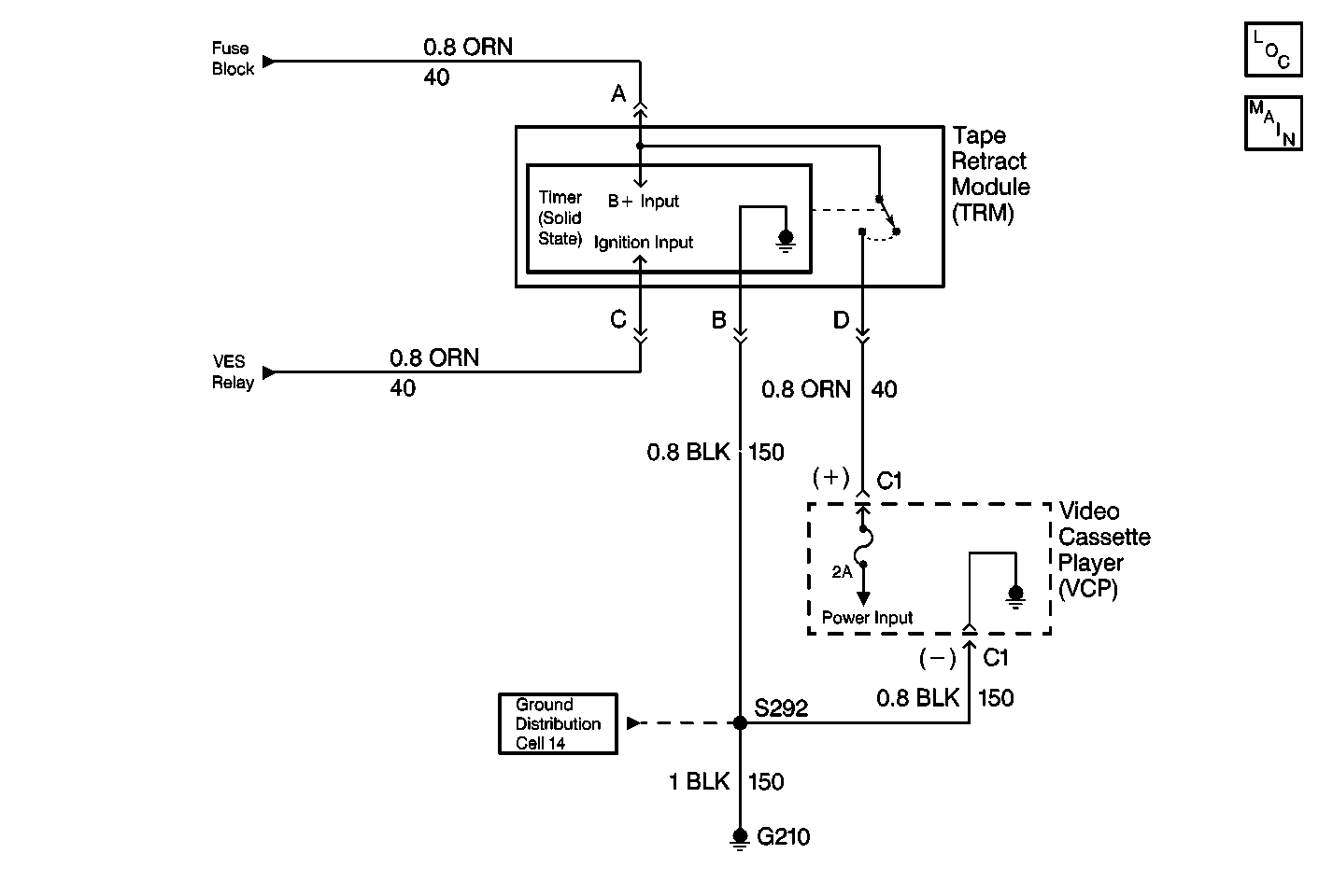
The Video Cassette Player (VCP) plays pre-recorded VHS cassettes. The VCP voltage supply is controlled by the Tape Retract Module (TRM). The TRM supplies the VCP with voltage from the fuse block through CKT 40 when the VES relay is energized. When the ignition switch is off, the system relay de-energizes. This action removes the voltage signal coming into the TRM. The TRM then removes voltage supply momentarily to the VCP, causing the VCP to turn off. Then, the TRM restores the voltage back to the VCP for 12 seconds, even with the ignition switch off. If the VCP was playing and the ignition switch was turned off, the TRM allows the VCP to retract the cassette tape from the playback head, thus preventing cassette damage. The VCP and TRM receive ground through CKT 150. Note that the cassette in indicator lamp in the VCP turns on during the 12 second period (when the VHS tape is loaded in the VCP).
| • | Check for the following conditions: |
| - | Short to B+ in CKT 40 (voltage supply to the VCP) |
| - | A faulty TRM |
| • | An intermittent failure may be very difficult to detect and to diagnose accurately. Faulty electrical connections or wiring causes most intermittent problems. When an intermittent condition is suspected, check the suspected circuits for the following conditions: |
| - | Improperly formed or damaged terminals |
| - | Wire chafing |
| - | Damage to connector bodies |
The number(s) below refer to the step number(s) on the diagnostic table.
Tests if the VES relay is operating correctly.
Determines whether the TRM is faulty or CKT 40 is shorted to B+.
Verifies repairs made to the VES.
Step | Action | Value(s) | Yes | No |
|---|---|---|---|---|
DEFINITION: The Video Cassette Player (VCP) does not turn off when the ignition switch is off, even after the Tape Retract Module (TRM) time-out has expired. However, the VCP turns off when using the power button. | ||||
Does the video display screen stay off? | -- | Go to Step 3 | Go to Step 2 | |
2 | Refer to Video Entertainment System Always On table for further diagnosis and repair of the VES. Is the action complete? | -- | Go to Step 6 | -- |
Does the VCP remain off? | -- | Go to Step 4 | Go to Step 5 | |
4 | Replace the TRM. Refer to Tape Retract Module Replacement . Is the repair complete? | -- | Go to Step 6 | -- |
5 | Repair the short to B+ in CKT 40 between the VCP and the TRM. Is the repair complete? | -- | Go to Step 6 | -- |
Does the VES operate normally? | -- | System OK | ||