GM Service Manual Online
For 1990-2009 cars only
Makes
🢒
Chevrolet
🢒
1999
🢒
Venture Ext.
🢒
Body and Accessories
🢒
Instrument Panel, Gauges, and Console
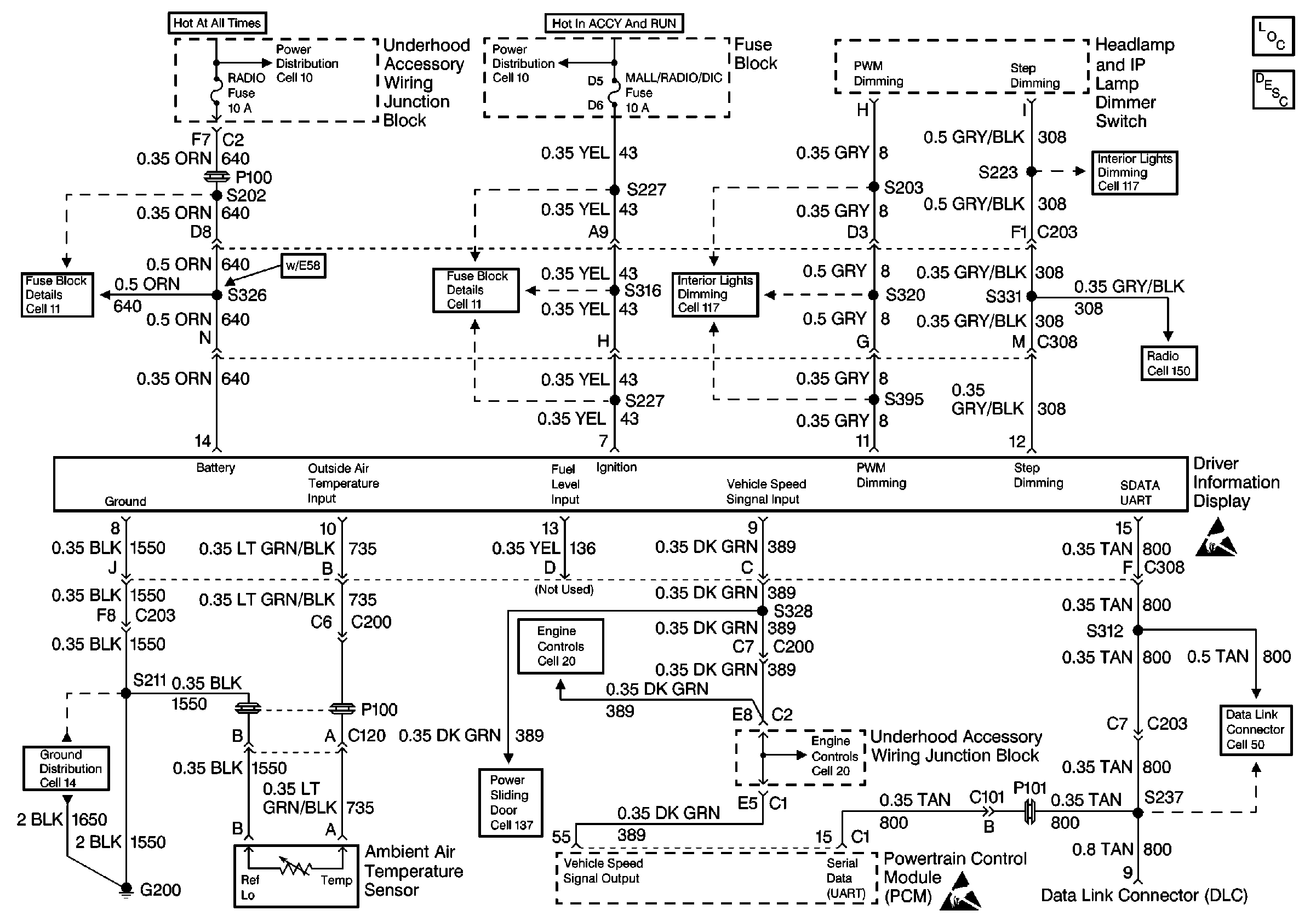
🢒 Driver Information System Schematics
Cell 86
Instrument Cluster Components
Driver Information Center (DIC) or Message Center Circuit Description
Cell 10: EBCM, EBTCM, Battery
Cell 10: Ignition Switch
Cell 14: G200 and G201
Cell 11: UH: Radio Fuse
Cell 11: BCM PRGRM, FRT WPR/WSHR, MALL/Radio/DIC, RR WPR/WSHR and SWCACCY Fuses
Cell 117: Heater-A/C Control, Radio Control Switches and InstrumeNt Cluster
Cell 117: Headlamp and IP Lamp Dimmer Switch, Driver Information Display
Cell 150: Windshield Antenna, PCM
Vehicle Speed Sensor
Handling ESD Sensitive Parts Notice
Handling ESD Sensitive Parts Notice
Cell 50: Data Link Communications
PSD Module
Vehicle Speed Sensor