GM Service Manual Online
For 1990-2009 cars only
Makes
🢒
Chevrolet
🢒
1999
🢒
Venture Ext.
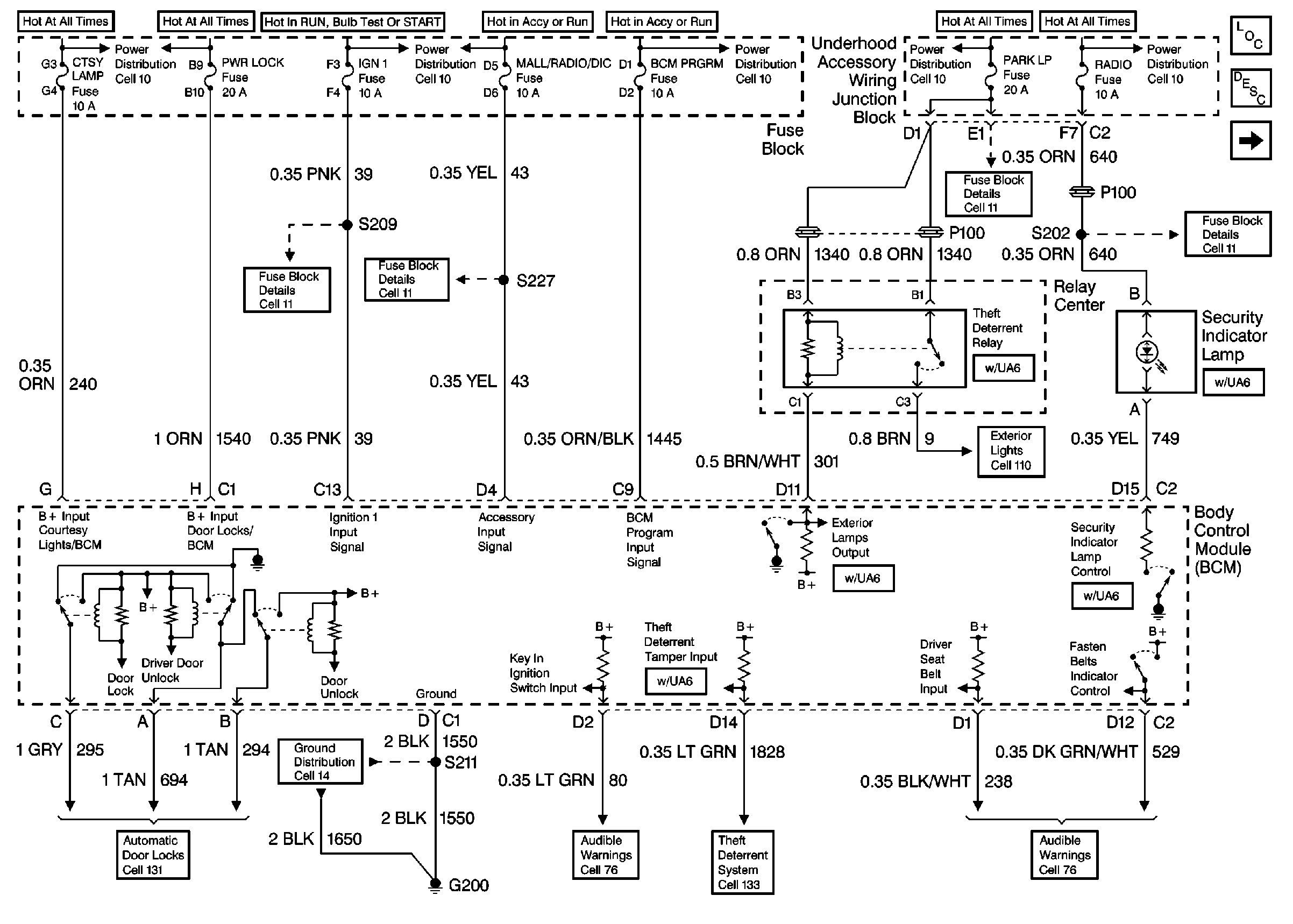
🢒 Cell 51: BCM: Ignition Input, Door Locks, Exterior Lamps Output
Cell 51: BCM: Ignition Input, Door Locks, Exterior Lamps Output
Cell 51: BCM: Ignition Input, Door Locks, Exterior Lamps Output
Body Control Module Components
Body Control System Circuit Description
Cell 51: BCM: Interior Lamps On Request, Horn Control, Fuel Enable Output
Cell 11: UH: Radio Fuse
Cell 11: UH: ALT Sense, B/U Lamp, ECM Sense, Fog LP, Fuel Pump, Horn and Park LP Fuses
Cell 11: BCM PRGRM, FRT WPR/WSHR, MALL/Radio/DIC, RR WPR/WSHR and SWCACCY Fuses
Cell 11: IGN 1 Fuse
Cell 110: License Lamps, Relay Center
Cell 14: G200
Cell 76: Instrument Cluster, LF Door Lock, Ignition Key Alarm Switch
Cell 76: Instrument Cluster, LF Door Lock, Ignition Key Alarm Switch
Cell 133: G200, G302
Power Door Lock Acuators