GM Service Manual Online
For 1990-2009 cars only
Figure 1:

Cell 150: G201


Object Number: 612616  Size: FS
Entertainment Components
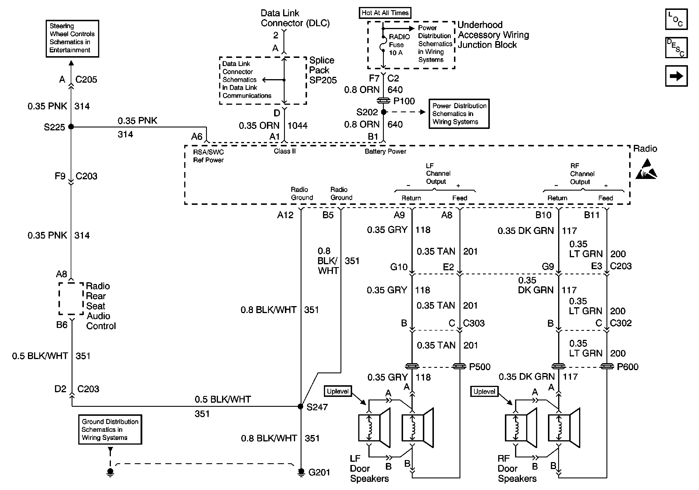
Radio/Audio System Description
Cell 150: Windshield Antenna
EBCM, BATT Main 1 and Radio Fuses
EBCM, BATT Main 1 and Radio Fuses
DLC Schematic
2000 U-Van Steering Wheel Controls 2000 U-Van Steering Wheel Controls SchematicSchematic
Cell 14: G200 and G201
Handling ESD Sensitive Parts Notice
Figure 2:

Cell 150: Windsheild Antenna


Object Number: 612622  Size: FS
Entertainment Components
Radio/Audio System Description
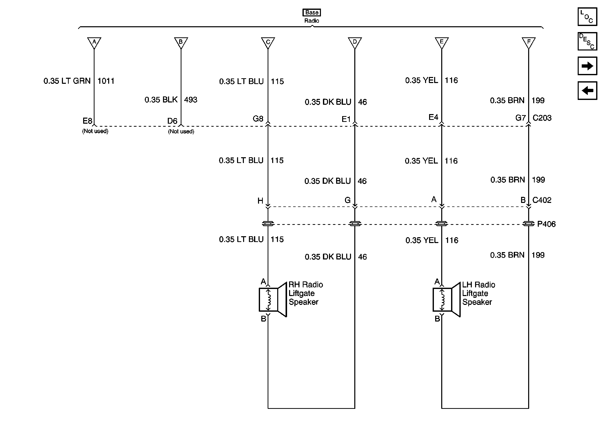
Cell 150: Right and Left Radio Liftgate Speaker (Base)
Cell 150: G201
EBCM, BATT Main 1 and Radio Fuses
EBCM, BATT Main 1 and Radio Fuses
Interior Lights Dimming Schematics (Cell 117: Headlamp and IP Lamp Dimmer Switch, Driver Information Display)
SIR Handling Caution
Handling ESD Sensitive Parts Notice
Figure 3:

Cell 150: Right and Left Radio Liftgate Speaker (Base)


Object Number: 612625  Size: FS
Entertainment Components
Radio/Audio System Description
Cell 150: Right and Left Radio Liftgate Speaker (Uplevel)
Cell 150: Windshield Antenna
Cell 150: Windshield Antenna
Figure 4:

Cell 150: Right and Left Radio Liftgate Speaker (Uplevel)


Object Number: 612629  Size: FS
Entertainment Components
Radio/Audio System Description
Cell 150: Right and Left Radio Liftgate Speaker (Base)
Handling ESD Sensitive Parts Notice
Cell 150: Windshield Antenna
Interior Lights Dimming Schematics (Cell 117: Headlamp and IP Lamp Dimmer Switch, Driver Information Display)