GM Service Manual Online
For 1990-2009 cars only
Makes
🢒
Chevrolet
🢒
2000
🢒
Venture Ext.
🢒
Body and Accessories
🢒
Keyless Entry
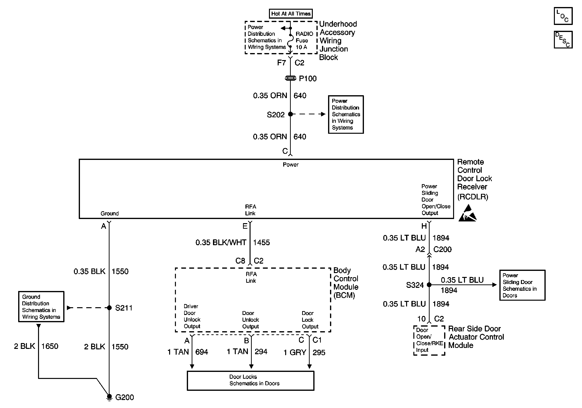
🢒 Keyless Entry Schematics
Keyless Entry Component Views
Keyless Entry System Circuit Description
EBCM, BATT Main 1 and Radio Fuses
EBCM, BATT Main 1 and Radio Fuses
Cell 14: G200
Door Lock Actuators
PSD Switches, Transaxle Range Switch, RKE