GM Service Manual Online
For 1990-2009 cars only
Makes
🢒
Chevrolet
🢒
2001
🢒
Venture Ext.
🢒
Suspension
🢒
Automatic Level Control
🢒 Automatic Level Control Schematics
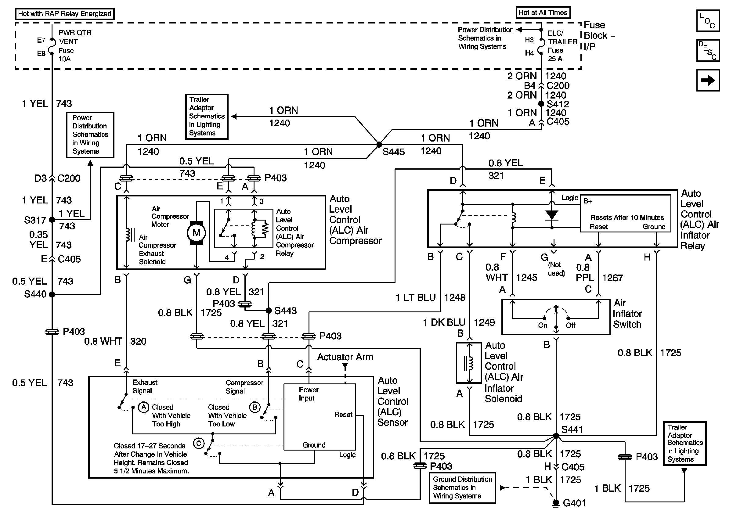
Figure
1:
With Inflator
RAP Relay Junction Block - Underhood, ECM SENSE, B/U LAMP, ALT/SENSE and AIR Fuses
Export Trailer Wiring, Power and Ground
BATT MAIN 2, ELC/TRAILER, RR DEFOG, RR FOG LP Fuses and PWR/HEATED SEAT PSD Circuit Breaker
G401
Export Trailer Wiring, Power and Ground
Master Electrical Component List
Automatic Level Control Description and Operation
Without Inflator
Figure
2:
Without Inflator
BATT MAIN 2, ELC/TRAILER, RR DEFOG, RR FOG LP Fuses and PWR/HEATED SEAT PSD Circuit Breaker
Export Trailer Wiring, Power and Ground
RAP Relay Junction Block - Underhood, ECM SENSE, B/U LAMP, ALT/SENSE and AIR Fuses
Export Trailer Wiring, Power and Ground
G401
Master Electrical Component List
Automatic Level Control Description and Operation
With Inflator