GM Service Manual Online
For 1990-2009 cars only
Makes
🢒
Chevrolet
🢒
2001
🢒
Venture Ext.
🢒 Power and Ground
Power and Ground
Power and Ground
Master Electrical Component List
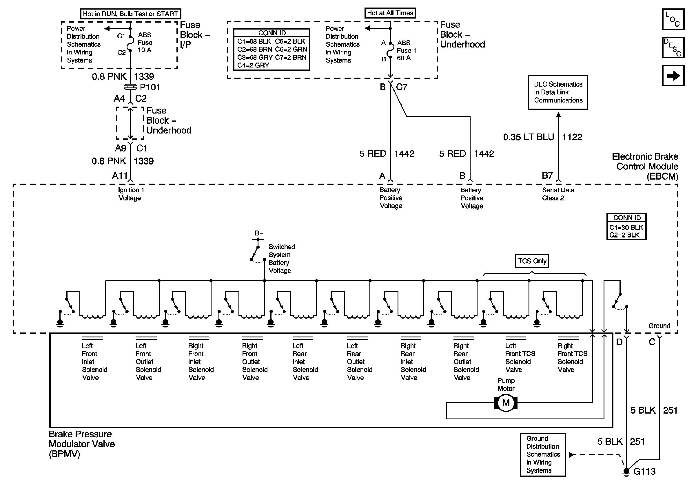
ABS Description and Operation
Indicators
ABS, BTSI
Headlamps, Generator
DLC
G100,G111 and G113