GM Service Manual Online
For 1990-2009 cars only
Makes
🢒
Chevrolet
🢒
2001
🢒
Venture Ext.
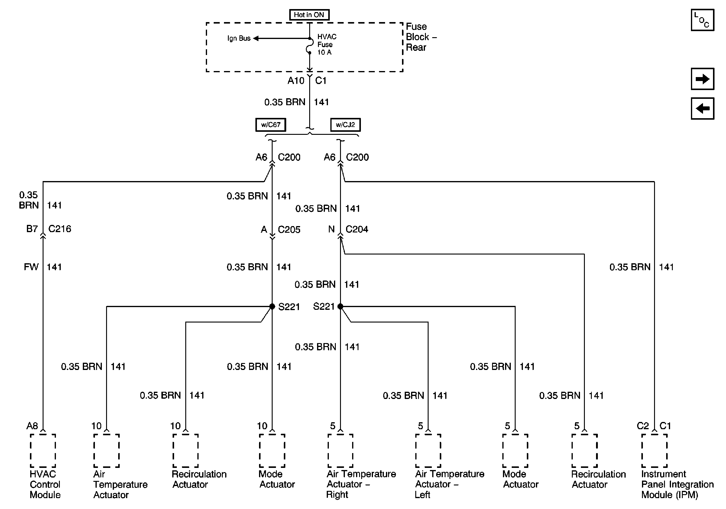
🢒 HVAC Fuse (Fuse Block - Rear)
HVAC Fuse (Fuse Block - Rear)
HVAC Fuse (Fuse Block -- Rear)
Master Electrical Component List
HVAC BLO, AUDIO AMP Fuses and the RAP and F/PMP Relays (Fuse Block- Rear)
IGN 3 and ABS Fuses (Fuse Block - Rear)