GM Service Manual Online
For 1990-2009 cars only
Makes
🢒
Chevrolet
🢒
2002
🢒
Venture Ext.
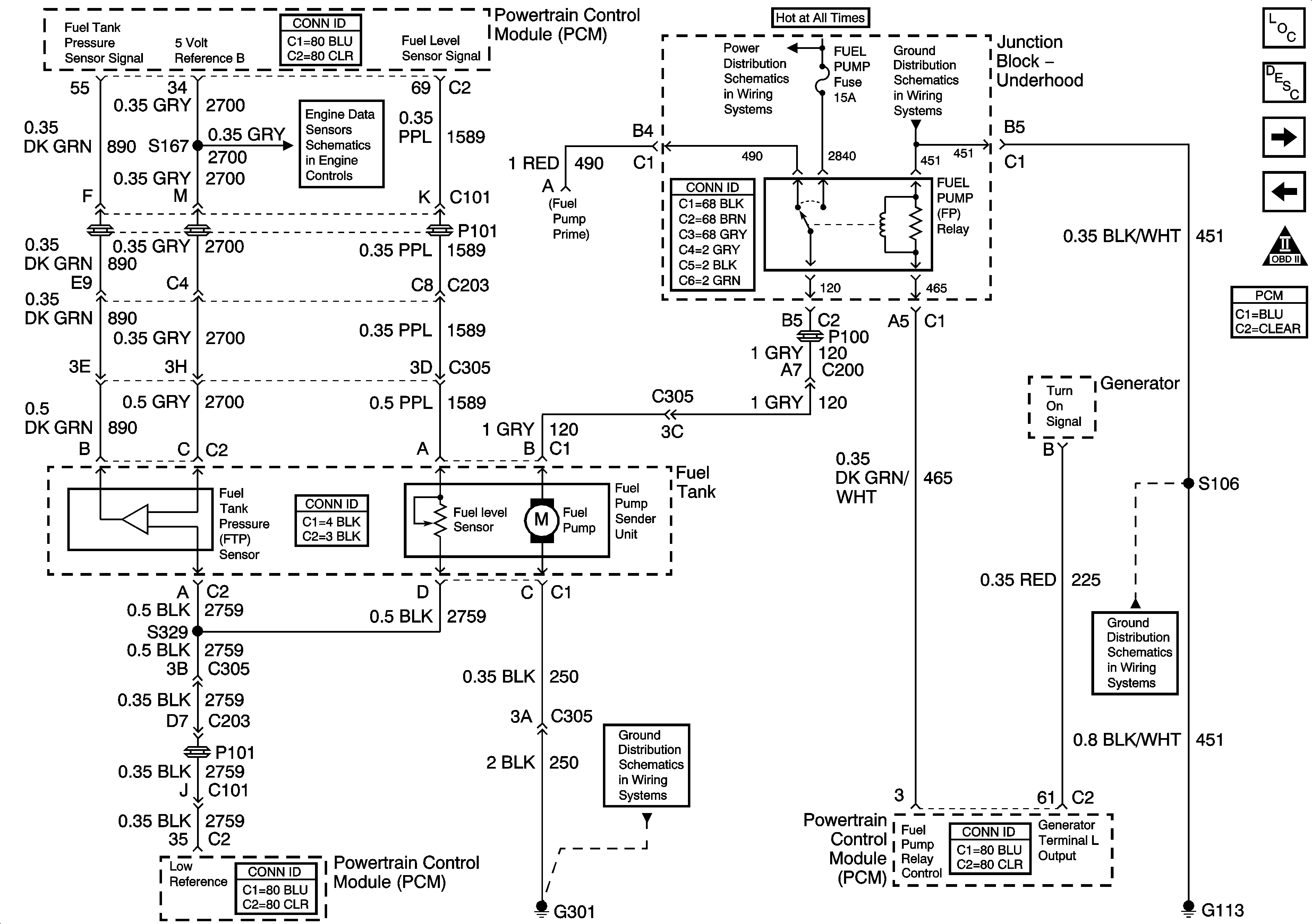
🢒 Fuel Control
Fuel Control
Fuel Control
Engine Data Sensors, A/C Refrig Press, TP, MAP, ECT, IAT
Junction Block - Underhood
G100, G111 and G113
G210 and G301
G100, G111 and G113
Master Electrical Component List
Powertrain Control Module Description
Fuel Injectors
Ignition System, Knock Sensor
OBD II Symbol Description Notice
Powertrain Control Module Connector End Views