GM Service Manual Online
For 1990-2009 cars only
Makes
🢒
Chevrolet
🢒
2002
🢒
Venture Ext.
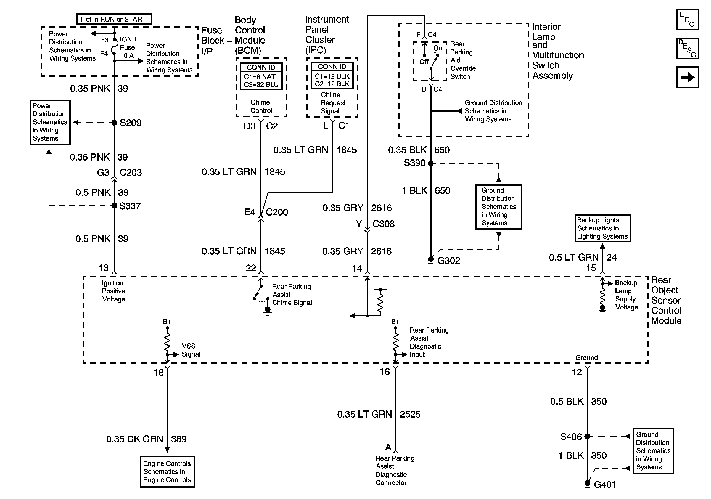
🢒 Rear Object Sensor Control Module, Power and Ground
Rear Object Sensor Control Module, Power and Ground
Rear Object Sensor Control Module, Power and Ground
IGN 1, SDM, T/SIG, CRUISE and PCM PASS KEY/CLUSTER Fuses
IGN 1, SDM, T/SIG, CRUISE and PCM PASS KEY/CLUSTER Fuses
IGN 1, SDM, T/SIG, CRUISE and PCM PASS KEY/CLUSTER Fuses
VSS
Rear Window Wiper/Washer and Multifunction Switch, Window and Door Lock Switches
RAP Relay Junction Block - Underhood, ECM SENSE, B/U LAMP, ALT/SENSE and AIR Fuses
G302 (2 of 2)
Rear Quarter Windows
Export Backup Lights
G401
Master Electrical Component List
Object Detection Description and Operation
Object Sensors